ПОРТЕР Стивен (CA)
Изобретатель ПОРТЕР Стивен (CA) является автором следующих патентов:

Способ облагораживания тяжелых и битуминозных нефтепродуктов
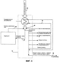
Изобретение относится к нефтепереработке. Изобретение касается способа облагораживания битуминозной нефти, которая поступает в колонну фракционирования и контактирует с нагретыми газами из реактора с псевдоожиженным слоем. Битуминозная нефть и нагретые газы фракционируют на отдельные продукты, включающие по меньшей мере жидкую смолу, нестабильную фракцию нафты и облагороженный жидкий продукт. Жи...
2495079