ФОРССЕН Йохан (SE)
Изобретатель ФОРССЕН Йохан (SE) является автором следующих патентов:

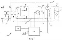
Аэродромное светодиодное освещение
Изобретения относятся к способам и устройствам освещения аэродрома. Технический результат - упрощение и повышение стабильности работы. Способ содержит этапы, на которых: подают переменный ток (Is) постоянной величины на выпрямитель, выпрямляют переменный ток (U) в выпрямленный ток (Ir), осуществляют широтно-импульсную модуляцию выпрямленного тока (Ir), заряжают конденсатор с помощью широтно-импу...
2497318