Часы с программным устройством

Иллюстрации

Показать все

Реферат

 

ЧАСЫ С ПРОГРАММНЫМ УСТРОЙСТВОМ , содержаише циферблат, на котором по окружности через определенные равные интервалы установлены на разных радиусах .минутные и часовые контакты, соединенные с наборны.м полем, звонком, а на минутной и часовой стрелках на соответствующих радиусах установлены контакты , источник питания, отличающиеся тем, что, с целью повышения надежности и снижения тока потреб.ления, в них введены усилитель и два реле времени с контакт ным выходом, при этом минутные контакты на циферблате дополнены вторы мм контактами, при этом вторые контакты соедине;-1ы между собой и подключены к входу усилителя, часовая и минутная стре, электрически соединены между собой, с корн сом часов и через обмотку первого pe.ie времени с выходом усилителя, а через норNKi .ibHO замкнутый контакт второго роле времени подключены к источнику питания, причем на минутной стрелке изолированно от нее установлена перемычка для обеспечения замыкания пар минутных контактов, обмотка второго pe.ie вре.мени подключена параллельно звонку и через нормально разомкii )Ti)ii контак1 первого реле времени к сети переменного тока.

СОЮЗ СОВЕТСКИХ

СОЦИАЛИСТИ4ЕСКИХ

РЕСПУБЛИК

„„SU„„1168891 (51)4 С 04 С 21j30, ОПИСАНИЕ ИЗОБРЕТЕНИ >, ГОСУДАРСТВЕННЫЙ КОМИТЕТ СССР

ПО ДЕЛАМ ИЗОБРЕТЕНИЙ И ОТКРЫТИЙ

К А ВТОРСКОМУ СВИДЕТЕЛЬСТВУ (21) 3504543/24-10 (22) 01.09.82 (46) 23.07.85. Бюл. ¹ 27 (72) Ю. М. Куцерубов (53) 681.139.54 (088.8) (56) I. Авторское свидетельство СССР

¹ 42441, кл. С! 04 С 21/34, 1934. (54) (57) ЧАСЫ (11РОГРАММНЫМ УСТРОЙСТВОМ, содержащие циферолат, на котором по окружности через определенные равные интервалы установлены на разных радиусах минутные и !асовые контакты, соединенные с наборным полем, звонком, а на минутной и часовой стрелках на соответствующих радиусах установлены контакты, источник питания, orëè÷à!èøÿåoÿ тем, что, с целью повышения надежности и снижения тока потребления, в них введены усилитс",ь и два реле времени с конгнкт ным выходом. при этом минутные контакты на циферблате дополнены в горыми контактами, при этом вторые контак1ы соединены между собой и подключены к входу си,-,и сля, часовая и минхтная стрелки электрически соединены между собой, с корпусом часов и через обмотку первого реле времени с выходом усилителя. а через нори!!г!ьно замкнутый контакт второго реле вре:. снп подключены к источнику питания, причем па минутной стрелке изолированно от нес ) становлена перемычка для обеспечения замыкания l1dp минутных контактов, обм ика ",торого реле времени подключена параллельно звонку и через нормально разомкнутый контакт первого реле времени к сети !!еременного тока.

1168891

Изобретение относится к приборостроению и может быть использовано для автоматической подачи звуковых сигналов в определенные моменты времени в соответствии с заданной программой.

Наиболее близкими к изобретению по технической сущности являются часы, содержащие циферблат, на котором по окружности через определенные равные интервалы установлены на разных радиусах минутные и часовые контакты, соединенные с наборным полем, а на минутной и часовой стрелках на соответствующих радиусах также установлены контакты, а также звонок (1).

Недостатками известного устройства являются низкая надежность, обусловленная необходимостью коммутации через контакты значительного тока, и большое потребление тока.

Цель изобретения — повышение надежности и снижение тока потребления.

Поставленная цель достигается тем, что в часы с программным устройством, содержащие циферблат, на котором по окружности через определенные равные промежутки установлены на разных радиусах минутные и часовые контакты, соединенные с наборным полем, звонком, а на минутной и часовой стрелках на соответствующих радиусах установлены контакты, источник питания, введены усилитель и два реле времени с контактным выходом, при этом минутные контакты на циферблате дополнены вторыми контактами, при этом вторые контакты соединены между собой и подключены к входу усилителя, часовая и минутная стрелки электрически соединены между собой, корпусом часов и через обмотку первого реле времени с выходом усилителя, а через нормально замкнутый контакт второго реле времени подключены к источнику питания, причем на минутной стрелке электрически изолированно от нее установлена перемычка для обеспечения замыкания пар минутных контактов, обмотка второго реле времени подключена параллельно звонку и через нормально разомкнутый контакт первого реле времени к сети переменного тока.

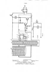
На фиг. 1 представлена схема программного устройства; на фиг. 2 — схема формирования звукового сигнала.

Программное устройство часов (фиг. 1) содержит расположенные на циферблате 1 по окружности через равные промежутки двенадцать часовых контактов 2, двенадцать пар минутных контактов 3 и 4, причем одноименные контакты (контакты 3) каждой пары, соединены между собой (пунктирная линия), а также установленный на часовой стрелке 5, электрически с ней соединенный контакт 6 и установленную на минутной стрелке 7 через изолятор 8 перемычку 9, при этом часовая и минутная стрелки электрически соединены между собой и корпусом часов, клеммную колодку 10, расположенную в клеммной коробке 11, установленной на корпусе ча5

30 зз

45 сов, и имеющую двенадцать минутных клемм

12 — 23, на которые выведены двенадцать минутных контактов 4 и двенадцать часовых клемм 24 — 35, на которые выведены двенадцать часовых контактов 2, наборное поле 36 соединенное посредством 24-жильного кабеля 37 с клеммной колодкой 10, при этом наборное поле 36 имеет двенадцать рядов часовых гнезд 38 — 49, закороченных между собой, и двенадцать рядов минутных гнезд 50 — 61, также закороченных между собой.

Схема формирования звуковой сигнализации (фиг. 2) содержит усилитель 62, вход которого соединен с одним из минутных контактов 3, а к выходу подключено первое реле 63 времени, второе реле 64 времени с нормально замкнутым контактом 65, через который осуществляется подача напряжения от блока 66 питания на усилитель 62 и клемму 67 корпуса часов, звонок 68, включенный параллельно обмотке второго реле 64 времени и соединенный через нормально разомкнутый контакт 69 первого реле

63 времени с сетью переменного тока.

Устройство работает следующим образом.

В исходном состоянии на вход усилителя 62 не подается напряжение питания, вследствие чего он находится в замкнутом состоянии, реле 63 времени обесточено и, следовательно, обесточены реле 64 времени и звонок 68. При определенном положении стрелок, соответствующих набранной на наборном поле 36 временной программе, вход усилителя 62 подключается к шине питания усилителя 62, в результате чего последний переходит из запертого состояния в состояние насыщения, что вызывает срабатывание реле 63 времени, которое своим контактом

69 подключит звонок 68 и реле 64 времени к сети переменного тока. Таким образом, включается звуковой сигнал. Одновременно происходит срабатывание реле 64 времени, контакт 65 которого размыкается и обесточивает цепь питания усилителя 62 и реле 63 времени. Контакт 69 размыкается через время, равное времени выдержки на отпускание реле 63 времени, которое и определяет длительность работы звонка 68.

При этом время выдержки на замыкание контакта 65 реле 64 времени выбирается таким, что оно превышает время, необходимое для размыкания пары контактов 3 и 4 минутной стрелкой, чем исключается повторное срабатывание звонка 68.

Таким образом, выполнение минутных контактов на циферблате часов в виде пар контактов и введение усилителя и двух реле времени позволяют пропускать через контактную систему программного устройства малые токи в течение малого времени, определяемого суммой времени срабатывания реле времени, тем самым повышая надежность и снижая ток потребления часами с программным устройством.

1168891

1168891

Составитель В. Калинин

Редактор С. Саенко Техред И. Верес Корректор A. Обручар

Заказ 4612/40 Тираж 406 Подписное

ВНИИПИ Государственного комитета СССР по делам изобретений и открытий

113035, Москва, Ж вЂ” 35, Раушская наб., д. 4/5

Филиал ППП «Патент», г. Ужгород, ул. Проектная, 4