Клапанное устройство (варианты)
Иллюстрации
Показать всеКлапанное устройство предназначено для использования в системах подачи текучих сред. Устройство содержит седло, закрывающий элемент, канал для текучей среды и улавливающий элемент. Седло имеет отверстие и первую коническую поверхность контакта, а закрывающий элемент клапана имеет вторую коническую поверхность контакта, выполненную с возможностью прилегания к первой поверхности контакта. Закрывающий элемент выполнен с возможностью смещения вдоль оси клапанного устройства. Этот канал для потока текучей среды закрыт, когда вторая поверхность контакта прилегает к первой поверхности контакта с образованием уплотнения. Улавливающий элемент присоединен, по меньшей мере, к одному из элементов - к закрывающему элементу или к седлу - и улавливает частицы текучей среды, когда закрывающий элемент клапана приближается к седлу клапана. Изобретение обеспечивает фильтрацию прямого и обратного потоков. 2 н. и 11 з.п. ф-лы, 19 ил.
Реферат
Предпосылки создания изобретения
Данное изобретение относится в целом к системам подачи текучих сред и более точно к клапанным узлам, которые должны обеспечивать управление текучими средами, содержащими частицы.
Широко распространено закачивание текучих сред, которые содержат частицы, в нефтяные и газовые скважины. Например, жидкости для гидроразрыва могут содержать частицы расклинивающего агента, такие как песок и небольшие шарики (с размерами, как правило, соответствующими размерам от 10 до 60 стандарта США по размерам сит - US Standard Sieve sizes). Возвратно-поступательные плунжерные насосы часто используются для создания потока текучей среды под высоким давлением, необходимого для нагнетания текучих сред, таких как жидкости для гидроразрыва, в нефтяные и газовые пласты. Такие насосы содержат клапанные узлы, в которых обеспечивается поджим в направлении закрытого положения. Когда перемещение поршня приводит к созданию перепада давления на клапане, этот перепад давления заставляет клапан открываться, что позволяет текучей среде проходить через клапан. Однако твердые частицы, присутствующие в текучей среде, могут оказаться захваченными внутри клапанного узла при закрытии клапана, вызывая повреждение элементов клапанного узла и приводя к уменьшению эксплуатационной долговечности клапанного узла.
Клапанный узел содержит зону, в которой две металлические поверхности контактируют друг с другом, когда клапан закрыт.
Твердые частицы из текучей среды могут оказаться захваченными между двумя металлическими поверхностями контакта в отдельных местах, при этом они будут равномерно распределены по этим поверхностям, что приводит к возникновению усилий, вызванных концентрациями напряжений в этих местах. Эти силы, вызванные концентрациями напряжений, могут привести к локализованной точечной коррозии. Как только возникнет точечная коррозия, твердые частицы будут стремиться концентрироваться в месте точечной коррозии, что в свою очередь ускоряет разрушение в этих местах.
Клапаны, используемые для работы с суспензиями, имеют упругую уплотняющую вставку вокруг наружного периметра закрывающего элемента клапана, предназначенную для обеспечения эффективного уплотнения клапана. Давление, приложенное к закрытому клапану, заставляет упругую уплотняющую вставку становиться гидравлическим уплотнением, выдавленным в зазор между закрывающим элементом клапана и седлом клапана. Для того чтобы вставка создавала гидравлическое уплотнение при закрытии клапана, вставка должна выступать от закрывающего элемента клапана в направлении седла клапана, когда клапан открыт. Когда клапан почти закрыт, упругая уплотняющая вставка контактирует с седлом клапана. Когда клапан закрыт, упругая уплотняющая вставка деформируется у седла с образованием гидравлического уплотнения и контакт металла с металлом имеет место между закрывающим элементом клапана и седлом клапана. Частицы расклинивающего агента, захваченные под упругой уплотняющей вставкой, могут оказаться временно или постоянно заделанными в материал упругой вставки, так что вставка может образовать гидравлическое уплотнение в присутствии расклинивающего агента. При наличии частиц расклинивающего агента между металлическими поверхностями закрывающего элемента клапана и седла клапана эти металлические поверхности не образуют гидравлического уплотнения.
Упругая уплотняющая вставка современных клапанов находится на наружном периметре закрывающего элемента клапана или седла клапана, так что приложенное давление будет вызывать деформацию упругой уплотняющей вставки с образованием уплотнения между закрывающим элементом клапана и седлом клапана. Если бы упругая уплотняющая вставка находилась бы на внутреннем периметре закрывающего элемента клапана или седла клапана, приложенное давление заставило бы упругую уплотняющую вставку сместиться в сторону от зоны контакта между закрывающим элементом клапана и седлом клапана и уплотнение в клапане не образовывалось бы.
Упругая уплотняющая вставка современных клапанов контактирует с седлом клапана до того, как закрывающий элемент клапана войдет в контакт с седлом клапана. Зазор между уплотняющей вставкой и седлом открытого клапана меньше зазора между закрывающим элементом клапана и седлом клапана. Когда клапан закрывается, зазор между уплотняющей вставкой и седлом клапана становится слишком малым для того, чтобы частицы в текучей среде смогли пройти через него, в то время как зазор между закрывающим элементом клапана и седлом клапана остается все еще достаточно большим для того, чтобы частицы могли пройти в зону между закрывающим элементом клапана и седлом клапана. Таким образом, стандартная уплотняющая вставка клапана может служить в качестве улавливающего элемента для прямотока, который обеспечивает накапливание частиц расклинивающего агента в зоне между закрывающим элементом клапана и седлом клапана. Такие скопления частиц расклинивающего агента вызывают повреждение поверхностей контакта закрывающего элемента клапана и седла клапана.
Если насос работает таким образом, что имеет место значительное запаздывание клапана, то есть выпускной клапан не закроется, пока не пройдет достаточно много времени после начала хода всасывания, совершаемого плунжером, то будет существовать противоток через клапан до того, как он закроется. Стандартная уплотняющая вставка не пропустит частицы расклинивающего агента из обратного потока текучей среды, что предотвратит поступление этих частиц в зону между закрывающим элементом клапана и седлом клапана. Однако объем текучей среды, который проходит через современные клапаны во время короткого интервала времени между началом улавливания таких частиц из обратного потока и закрытием клапана, является недостаточным для того, чтобы вытеснить содержащую частицы расклинивающего агента текучую среду из клапана перед закрытием. Частицы остаются захваченными между закрывающим элементом клапана и седлом клапана.
В обычных концевых клапанных узлах для жидкости также могут возникать неисправности из-за посторонних предметов, застрявших внутри клапанного узла (например, болты или гравий могут случайно попасть в канал для потока текучей среды). Эти посторонние предметы могут оказаться зажатыми между поверхностями контакта клапана и тем самым воспрепятствовать закрытию клапана.
Существует потребность в усовершенствованных клапанных узлах, которые позволяют уменьшить число случаев возникновения повреждений, вызванных частицами или посторонними предметами в текучих средах для обработки скважин.
КРАТКОЕ ИЗЛОЖЕНИЕ СУЩНОСТИ ИЗОБРЕТЕНИЯ
Настоящее изобретение относится к клапанным узлам, которые могут снизить остроту проблемы повреждения клапана, вызванного попаданием твердых частиц внутрь клапана, а также могут способствовать уменьшению остроты или избежанию проблем, связанных с посторонними предметами, застрявшими внутри клапана. Данное изобретение хорошо подходит для использования вместе с насосами, которые обеспечивают нагнетание содержащей частицы текучей среды во время обработки нефтяных и газовых скважин, но оно также может быть использовано для других целей.
В соответствии с одним аспектом изобретения разработано клапанное устройство, которое может улавливать частицы из текучей среды, проходящей вперед через клапан. Клапанное устройство имеет проходящую через него продольную ось и содержит седло клапана, закрывающий элемент клапана, канал для потока текучей среды и улавливающий элемент для прямотока. Седло клапана обычно является стационарным и содержит полое отверстие и первую поверхность контакта, представляющую собой поверхность усеченного конуса. Закрывающий элемент клапана содержит корпус и имеет вторую поверхность контакта, которая представляет собой поверхность усеченного конуса и которая выполнена с возможностью прилегания к первой поверхности контакта, представляющей собой поверхность усеченного конуса, с образованием уплотнения. Закрывающий элемент клапана выполнен с возможностью смещения вдоль продольной оси клапанного устройства (то есть в сторону седла клапана и от него). Канал для потока текучей среды проходит через отверстие седла клапана и между седлом клапана и закрывающим элементом клапана. Этот канал для потока текучей среды закрыт, когда вторая поверхность контакта, представляющая собой поверхность усеченного конуса, прилегает к первой поверхности контакта, представляющей собой поверхность усеченного конуса, с образованием уплотнения. Улавливающий элемент для прямотока присоединен, по меньшей мере, к одному из элементов - к закрывающему элементу клапана или к седлу клапана. Этот улавливающий элемент для прямотока улавливает частицы из текучей среды, проходящей через канал для потока текучей среды в направлении вперед, когда закрывающий элемент клапана приближается к седлу клапана. В результате этого предотвращается попадание уловленных частиц в зону между закрывающим элементом клапана и седлом клапана. Для выполнения такого улавливания частиц из прямотока улавливающий элемент для прямотока может быть расположен вокруг внутреннего периметра зоны между закрывающим элементом клапана и седлом клапана.
В одном варианте осуществления улавливающий элемент для прямотока содержит цилиндрическую пробку, которая расположена рядом с внутренним периметром второй поверхности контакта, представляющей собой поверхность усеченного конуса, и может проходить в отверстие седла клапана. Седло клапана содержит цилиндрическую внутреннюю стенку, и между цилиндрической внутренней стенкой и цилиндрической пробкой существует улавливающий зазор, когда закрывающий элемент клапана находится рядом с седлом клапана. Этот улавливающий зазор является достаточно небольшим для того, чтобы предотвратить проход частиц заданного выбранного размера через канал для потока текучей среды. Частицы, подлежащие улавливанию, состоят из частиц расклинивающего агента, имеющих общий средний диаметр приблизительно 0,01-0,10 дюйма и возможный средний диаметр 0,02-0,07 дюйма. Цилиндрическая пробка дополнительно может содержать первую цилиндрическую часть, имеющую первый диаметр, и вторую цилиндрическую часть, имеющую второй диаметр, который больше первого диаметра. Улавливающий зазор между второй частью и цилиндрической внутренней стенкой является достаточно малым для того, чтобы предотвратить проход частиц заданного размера через канал для потока текучей среды.
В другом варианте осуществления, по меньшей мере, один из элементов - закрывающий элемент клапана и/или седло клапана - содержит упругую вставку, расположенную рядом с внутренним периметром поверхности контакта, представляющей собой поверхность усеченного конуса. Упругая вставка может быть прикреплена к закрывающему элементу клапана и проходить в направлении первой поверхности контакта, представляющей собой поверхность усеченного конуса, дальше, чем проходит вторая поверхность контакта, представляющая собой поверхность усеченного конуса.
В еще одном варианте осуществления улавливающий элемент для прямотока содержит улавливающую вставку, которая расположена рядом с внутренним периметром или первой, или второй поверхности контакта, представляющей собой поверхность усеченного конуса, и улавливающий зазор существует между улавливающей вставкой для прямотока и противолежащей поверхностью контакта, представляющей собой поверхность усеченного конуса, когда закрывающий элемент клапана находится рядом с седлом клапана. Улавливающий зазор является достаточно небольшим для того, чтобы предотвратить проход частиц заданного размера через клапанный узел. Улавливающая вставка для прямотока может представлять собой упругую улавливающую вставку. Улавливающий элемент для прямотока может содержать множество улавливающих вставок для прямотока, расположенных рядом с внутренним периметром или первой, или второй, или обеих поверхностей контакта, представляющих собой поверхности усеченного конуса. Упругая улавливающая вставка для прямотока может быть присоединена к седлу клапана и может контактировать со второй поверхностью контакта, представляющей собой поверхность усеченного конуса, когда закрывающий элемент клапана приближается к седлу клапана. Улавливающая вставка для прямотока также может быть прикреплена к закрывающему элементу клапана. Улавливающая вставка для прямотока может проходить в отверстие седла клапана. Когда имеется более одной улавливающей вставки для прямотока, по меньшей мере, одна из улавливающих вставок для прямотока может проходить в отверстие седла клапана.
В соответствии с другим аспектом изобретения разработано клапанное устройство, которое может обеспечить улавливание частиц из текучей среды, проходящей в обратном направлении [в противотоке] через клапан. Этот обратный поток возникает тогда, когда имеет место запаздывание клапана, и выпускной клапан не закрывается до того, как плунжер начнет выполнять свой ход всасывания. В отличие от улавливания небольшого количества частиц, что, как правило, осуществляется с помощью стандартной упругой уплотняющей вставки, находящейся у наружного периметра клапанного узла, во время короткого интервала времени между началом фильтрации обратного потока, возникающего из-за запаздывания клапана, и закрытием клапана в современных клапанах, устройство по настоящему изобретению, осуществляющее фильтрацию обратного потока, может обеспечить продление этого интервала времени до тех пор, пока достаточное количество отфильтрованной текучей среды не пройдет в зону между закрывающим элементом клапана и седлом клапана с целью вытеснения содержащей частицы расклинивающего агента текучей среды из этой зоны. Хотя при использовании современных конструкций упругих уплотняющих вставок может иметь место некоторый обратный поток и улавливание частиц из обратного потока, количество отфильтрованной текучей среды не может быть достаточным для вытеснения содержащей частицы, текучей среды из зоны между поверхностью контакта закрывающего элемента клапана и поверхностью контакта седла клапана.
В соответствии с одним аспектом настоящего изобретения установка клапана в определенное положение происходит с помощью механического средства, такого как кулачок или гидравлический позиционен. Оптимальная установка клапана в определенное положение для нагнетания содержащих частицы текучих сред предусматривает запаздывание клапана и фильтрацию обратного потока. Позиционирующий механизм обеспечивает временную задержку опускания закрывающего элемента клапана в пределах некоторого диапазона расстояний по высоте над седлом клапана, предназначенных для фильтрации обратного потока, так что упругая уплотняющая вставка улавливает частицы расклинивающего агента из текучей среды, проходящей в виде обратного потока через клапан, и поверхности контакта, представляющие собой поверхности усеченного конуса, удерживаются на достаточно большом расстоянии друг от друга, чтобы содержащая частицы расклинивающего агента текучая среда могла проходить между ними. Частицы расклинивающего агента скапливаются снаружи клапана, где они не могут помешать закрытию клапана или вызвать повреждение поверхностей контакта клапана. В этом случае после того, как достаточное количество текучей среды пройдет через клапан в виде обратного потока с целью вытеснения содержащей частицы расклинивающего наполнителя суспензии из зоны между закрывающим элементом клапана и седлом клапана текучей средой, частицы из которой были уловлены, закрывающий элемент клапана полностью опускается для закрытия клапана. Закрывающий элемент клапана и седло клапана контактируют друг с другом при отсутствии между ними каких-либо частиц расклинивающего агента, которые могут измельчаться и вызвать повреждения поверхностей контакта закрывающего элемента клапана и седла клапана.
В качестве альтернативы установке клапана в заданное положение с помощью механических устройств, в соответствии с другим аспектом настоящего изобретения, разработано клапанное устройство, в котором используется упругая уплотняющая вставка в виде пружины с целью обеспечения временной задержки опускания закрывающего элемента клапана в пределах некоторого диапазона расстояний по высоте над седлом клапана, предназначенных для улавливания [для фильтрации], и обеспечения возможности фильтрации обратного потока с целью вытеснения содержащей частицы расклинивающего агента текучей среды из зоны между закрывающим элементом клапана и седлом клапана. Это устройство имеет проходящую через него продольную ось и содержит седло клапана, закрывающий элемент клапана, канал для потока текучей среды и улавливающий элемент для обратного потока. Седло клапана обычно является стационарным и содержит полое отверстие и имеет первую поверхность контакта, представляющую собой поверхность усеченного конуса. Закрывающий элемент клапана содержит корпус и имеет вторую поверхность контакта, которая представляет собой поверхность усеченного конуса и которая выполнена с возможностью прилегания к первой поверхности контакта, представляющей собой поверхность усеченного конуса, с образованием уплотнения. Закрывающий элемент клапана выполнен с возможностью смещения вдоль продольной оси клапанного устройства (то есть в сторону седла клапана и от него). Канал для потока текучей среды проходит через отверстие седла клапана и между седлом клапана и закрывающим элементом клапана. Этот канал для потока текучей среды закрыт, когда вторая поверхность контакта, представляющая собой поверхность усеченного конуса, находится в контакте с первой поверхностью контакта, представляющей собой поверхность усеченного конуса. Улавливающий элемент для обратного потока присоединен, по меньшей мере, к одному из элементов - к закрывающему элементу клапана или к седлу клапана. Этот улавливающий элемент для обратного потока улавливает частицы из текучей среды, проходящей через канал для потока текучей среды в обратном направлении, когда закрывающий элемент клапана приближается к седлу клапана. Текучая среда без частиц проходит в зону между закрывающим элементом клапана и седлом клапана и вытесняет содержащую частицы текучую среду из этой зоны до того, как клапан закроется.
В одном варианте осуществления изобретения, по меньшей мере, один из элементов - закрывающий элемент клапана и/или седло клапана - содержит упругую вставку, расположенную рядом с наружным периметром поверхности контакта, представляющей собой поверхность усеченного конуса. Упругая вставка может быть прикреплена к закрывающему элементу клапана и проходить в направлении первой поверхности контакта, представляющей собой поверхность усеченного конуса, дальше, чем проходит вторая поверхность контакта, представляющая собой поверхность усеченного конуса. Между упругой вставкой и первой поверхностью контакта, представляющей собой поверхность усеченного конуса, существует выходной зазор клапана, размер которого изменяется по мере того, как закрывающий элемент клапана смещается относительно седла клапана. Когда обратный поток проходит через клапан, этот выходной зазор клапана становится местом входа для текучей среды, проходящей в обратном направлении и поступающей в клапанный узел.
Улавливающий элемент для обратного потока может содержать улавливающую вставку, которая расположена рядом с наружным периметром или первой, или второй поверхности контакта, представляющей собой поверхность усеченного конуса. Улавливающий зазор может существовать между улавливающей вставкой для обратного потока и противолежащей поверхностью контакта, представляющей собой поверхность усеченного конуса, когда закрывающий элемент клапана приближается к седлу клапана. Улавливающий зазор может быть достаточно небольшим для того, чтобы предотвратить проход частиц заданного размера через клапанный узел, в то время как зазор между поверхностями контакта, представляющими собой поверхности усеченного конуса, остается достаточно большим, чтобы обеспечить возможность прохода содержащей частицы текучей среды. Улавливающий элемент для обратного потока может представлять собой упругую улавливающую вставку. Улавливающий элемент для обратного потока может содержать множество улавливающих вставок, расположенных рядом с наружным периметром или первой, или второй, или обеих поверхностей контакта, представляющих собой поверхности усеченного конуса. Улавливающий элемент для обратного потока может быть присоединен к седлу клапана и может контактировать со второй поверхностью контакта, представляющей собой поверхность усеченного конуса, когда закрывающий элемент клапана приближается к седлу клапана. Улавливающий элемент для обратного потока также может быть прикреплен к закрывающему элементу клапана и входить в контакт с первой поверхностью контакта, представляющей собой поверхность усеченного конуса, когда закрывающий элемент клапана приближается к седлу клапана.
Закрывающий элемент клапана имеет наружный периметр, и упругая вставка может быть расположена у этого наружного периметра. Это приведет к созданию выходного зазора клапана между упругой вставкой и первой поверхностью контакта, представляющей собой поверхность усеченного конуса, при этом размер выходного зазора клапана изменяется в радиальном направлении от наружного периметра.
Улавливающий зазор может существовать между упругой улавливающей вставкой и первой поверхностью контакта, представляющей собой поверхность усеченного конуса, когда закрывающий элемент клапана приближается к седлу клапана. Улавливающий зазор может быть достаточно небольшим для того, чтобы предотвратить проход частиц заданного размера через улавливающий зазор, в то время как зазор между поверхностями контакта, представляющими собой поверхности усеченного конуса, будет оставаться достаточно большим, чтобы обеспечить возможность прохода содержащей частицы текучей среды между ними. Частицы расклинивающего агента могут оказаться захваченными между улавливающим элементом для обратного потока и первой поверхностью контакта, представляющей собой поверхность усеченного конуса. Эти частицы могут удерживать закрывающий элемент клапана над седлом клапана до тех пор, пока не будет создан достаточный перепад давления для деформирования упругой улавливающей вставки и создания гидравлического уплотнения. Когда плунжер смещается для создания обратного потока через клапан, в клапане создается перепад давления. Текучая среда, из которой частицы расклинивающего агента были уловлены, может проходить в клапан и может вытеснять содержащую частицы расклинивающего агента текучую среду из зоны между поверхностями, представляющими собой поверхности усеченного конуса. Частицы расклинивающего агента, захваченные между улавливающей вставкой для обратного потока и седлом клапана, могут удерживать клапан открытым для создания между поверхностью контакта закрывающего элемента клапана и поверхностью контакта седла клапана зазора, который имеет достаточную ширину для того, чтобы обеспечить возможность перемещения содержащей частицы расклинивающего агента текучей среды в зазоре, что вызывает “вынос” частиц расклинивающего агента из клапана. При увеличении скорости плунжера скорость потока, проходящего через клапан, и перепад давления в клапане возрастают. Направленная вниз сила, действующая на закрывающий элемент клапана из-за перепада давления, может вызвать деформирование упругой улавливающей вставки для обратного потока и закрытие клапана.
В другом варианте осуществления настоящего изобретения упругая улавливающая вставка для обратного потока может содержать, по меньшей мере, один выступ на своей поверхности, который входит в контакт с седлом клапана, когда закрывающий элемент клапана приближается к седлу клапана. Упругая вставка может дополнительно содержать неупругий элемент, имеющий, по меньшей мере, один выступ на своей поверхности, который входит в контакт с седлом клапана, когда закрывающий элемент клапана приближается к седлу клапана. Выступы могут обеспечить временную задержку смещения закрывающего элемента клапана вниз в пределах некоторого диапазона расстояний по высоте над седлом клапана, при этом улавливающий зазор между улавливающей вставкой для обратного потока и седлом клапана является достаточно небольшим для того, чтобы воспрепятствовать проходу частиц заданного размера, а зазор между поверхностями контакта, представляющими собой поверхности усеченного конуса, является все еще достаточно большим, чтобы обеспечить возможность прохода содержащей частицы текучей среды. Улавливающий зазор может поддерживаться до тех пор, пока не будет создан перепад давления, достаточный для того, чтобы деформировать выступы на вставке и закрыть клапан. Улавливающий зазор также может быть создан с помощью, по меньшей мере, одного выступа, выступающего от первой поверхности контакта, представляющей собой поверхность усеченного конуса, в зоне, с которой входит в контакт упругая вставка. Улавливающий зазор может быть создан с помощью, по меньшей мере, одного выступа на каждом из элементов - на упругой вставке и на первой поверхности контакта, представляющей собой поверхность усеченного конуса.
Выступы могут иметь форму небольших выпуклостей. Форма выступов не имеет существенного значения. Выступы просто удерживают упругую вставку над противолежащей поверхностью, представляющей собой поверхность усеченного конуса, на достаточном расстоянии от нее, чтобы обеспечить возможность прохода текучей среды без частиц между вставкой и этой поверхностью. Выступы могут иметь множество других форм, таких как ряд небольших гребней, представлять собой рифления или могут быть образованы путем создания волнистой поверхности. Также может быть предусмотрена комбинация выступов на вставке и на противолежащей поверхности контакта, представляющей собой поверхность усеченного конуса.
Закрывающий элемент клапана может дополнительно содержать обходной канал для потока текучей среды между упругой вставкой и корпусом закрывающего элемента клапана. Обходной канал для потока текучей среды может иметь достаточно небольшой размер, чтобы предотвратить проход через него частиц заданного размера в то время, когда зазор между поверхностями контакта, представляющими собой поверхности усеченного конуса, остается все еще достаточно большим, чтобы обеспечить возможность прохода содержащей частицы текучей среды. Обходной канал для потока текучей среды может быть создан с помощью, по меньшей мере, одного выступа на корпусе закрывающего элемента клапана, который обеспечивает размещение упругой вставки на некотором расстоянии от остальной части закрывающего элемента клапана. Обходной канал для потока текучей среды также может быть создан с помощью, по меньшей мере, одного выступа на упругой вставке, который обеспечивает размещение корпуса закрывающего элемента клапана на некотором расстоянии от остальной части упругой вставки. Обходной канал для потока текучей среды может быть создан с помощью, по меньшей мере, одного выступа на каждом из элементов - на упругой вставке и на корпусе закрывающего элемента клапана. Обходной канал для потока может сохраняться до тех пор, пока не возникнет перепад давления, достаточный для деформирования вставки и закрытия канала.
В соответствии с дополнительным аспектом настоящего изобретения разработано клапанное устройство, которое может обеспечить улавливание посторонних предметов (таких, как болты или гравий) из текучей среды, поступающей в клапанный узел. За счет улавливания посторонних предметов из текучей среды предотвращается ситуация, при которой они застревают между поверхностями контакта и препятствуют закрытию клапана. В результате этого может быть уменьшено число незапланированных простоев, связанных с техническим обслуживанием и ремонтом клапана, и может быть повышена эффективность работы клапана.
Данный вариант осуществления представляет собой клапанное устройство, которое имеет проходящую через него продольную ось и содержит седло клапана, закрывающий элемент клапана, канал для потока текучей среды и улавливающий элемент. Седло клапана обычно является стационарным и содержит полое отверстие и имеет первую поверхность контакта, представляющую собой поверхность усеченного конуса. Закрывающий элемент клапана содержит корпус и имеет вторую поверхность контакта, которая представляет собой поверхность усеченного конуса и которая выполнена с возможностью прилегания к первой поверхности контакта, представляющей собой поверхность усеченного конуса, с образованием уплотнения. Закрывающий элемент клапана выполнен с возможностью смещения вдоль продольной оси клапанного устройства (то есть в сторону седла клапана и от него). Канал для потока текучей среды проходит через отверстие седла клапана и между седлом клапана и закрывающим элементом клапана. Этот канал для потока текучей среды закрыт, когда вторая поверхность контакта, представляющая собой поверхность усеченного конуса, прилегает к первой поверхности контакта, представляющей собой поверхность усеченного конуса, с образованием уплотнения. Улавливающий элемент присоединен, по меньшей мере, к одному из элементов - к закрывающему элементу клапана или к седлу клапана. Этот улавливающий элемент улавливает посторонние предметы из текучей среды, проходящей через канал для потока текучей среды в направлении вперед, когда закрывающий элемент клапана приближается к седлу клапана.
В одном варианте осуществления улавливающий элемент может содержать цилиндрическую пробку, которая расположена около внутреннего периметра второй поверхности контакта, представляющей собой поверхность усеченного конуса, и которая проходит в отверстие седла клапана. В данном варианте осуществления изобретения седло клапана содержит цилиндрическую внутреннюю стенку, и между цилиндрической внутренней стенкой и цилиндрической пробкой существует зазор, созданный с помощью пробки. Этот зазор, созданный с помощью пробки, является достаточно небольшим, чтобы предотвратить проход посторонних предметов, таких как болты или гравий. Между упругой уплотняющей вставкой и первой поверхностью контакта, представляющей собой поверхность усеченного конуса, существует выходной зазор клапана, размер которого изменяется по мере того, как закрывающий элемент клапана смещается относительно седла клапана, и предпочтительно, чтобы максимальный размер выходного зазора клапана был, по меньшей мере, таким же большим, как зазор, созданный с помощью пробки. Это позволит любому материалу, который поступил через зазор, созданный с помощью пробки, выйти через выходной зазор клапана. Максимальный размер выходного зазора клапана зависит от значения высоты подъема клапана. Высота подъема клапана может увеличиваться, если гидродинамические силы, действующие на улавливающий элемент, больше гидродинамических сил, обычно действующих на закрывающий элемент клапана при отсутствии улавливающего элемента.
В возможном варианте, но не обязательно, цилиндрическая пробка может проходить через отверстие седла клапана. Цилиндрическая пробка также может дополнительно содержать множество радиальных выступов, которые обеспечивают выравнивание цилиндрической пробки относительно цилиндрической внутренней стенки седла клапана. Особенно предпочтительно, чтобы радиальные выступы имели такие размеры и были расположены на таком расстоянии друг от друга, чтобы был образован по существу равномерный зазор, создаваемый с помощью пробки, вокруг окружной периферии цилиндрической пробки. Эти радиальные выступы возможно, но не обязательно, могут проходить в отверстие седла клапана.
КРАТКОЕ ОПИСАНИЕ ЧЕРТЕЖЕЙ
Более полное понимание преимуществ и признаков настоящего изобретения может быть достигнуто при изучении нижеприведенного подробного описания со ссылкой на прилагаемые чертежи, на которых:
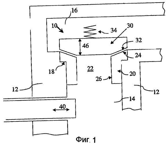
На фиг.1 показано упрощенное поперечное сечение типового насоса плунжерного типа.
На фиг.2 показано упрощенное поперечное сечение части клапанного узла насоса плунжерного типа, показывающее стандартное местоположение упругой уплотняющей вставки.
На фиг.3 показано накапливание частиц внутри клапанного узла.
На фиг.4-8 показаны варианты осуществления механизма функционирования по настоящему изобретению, предназначенного для улавливания частиц из текучей среды, проходящей в направлении вперед.
На фиг.9-13 показаны варианты осуществления механизма функционирования по настоящему изобретению, предназначенного для улавливания частиц из текучей среды, проходящей в обратном направлении.
На фиг.14 показано застревание посторонних предметов внутри клапанного узла.
На фиг.15-18 показаны варианты осуществления механизма функционирования по настоящему изобретению, предназначенного для улавливания посторонних предметов из текучей среды, проходящей через клапанное устройство.
На фиг.19 показан вариант осуществления механизма функционирования по настоящему изобретению, использующего механизм позиционирования клапана для регулирования улавливания частиц.
ОПИСАНИЕ ИЛЛЮСТРАТИВНЫХ ПРИМЕРОВ ОСУЩЕСТВЛЕНИЯ.
В данном описании настоящее изобретение иллюстрируется с помощью клапанных узлов, которые могут быть использованы в насосе плунжерного типа. Тем не менее клапанный узел по настоящему изобретению также может быть использован для других случаев применения.
Как показано на фиг.1, насос высокого давления, такой как плунжерный насос, содержит клапанное устройство, обозначенное в целом ссылочным номером 10. Клапанное устройство 10 установлено в корпусе 12 насоса, который образует камеру 14 всасывания, или напорную камеру, и камеру 16 нагнетания. Кольцевая стенка 18 в корпусе 12 насоса образует средство для приема седла 20 клапана. Седло 20 клапана содержит отверстие 22, которое образует канал для потока текучей среды между камерой 14 всасывания и камерой 16 нагнетания. Седло 20 клапана имеет поверхность 24 контакта, представляющую собой поверхность усеченного конуса, и по существу цилиндрическую внутреннюю стенку 26, которая ограничивает отверстие 22 седла клапана и которая может служить в качестве направляющей поверхности. Закрывающий элемент 30 клапана имеет поверхность 32 контакта, представляющую собой поверхность усеченного конуса, которая является дополняющей по отношению к поверхности 24 контакта, представляющей собой поверхность усеченного конуса, на седле 20 клапана и работает совместно с ней. Пружина 34 сжатия поджимает закрывающий элемент 30 клапана в направлении седла 20 клапана для создания контакта между поверхностью 24 контакта, представляющей собой поверхность усеченного конуса, и поверхностью 32 контакта, представляющей собой поверхность усеченного конуса. На фиг.1 показан выпускной клапанный узел. Аналогичный всасывающий клапанный узел (непоказанный) также может быть присоединен к камере 14 всасывания. Настоящее изобретение будет проиллюстрировано и описано применительно к выпускному клапану, но оно будет “работать” аналогичным образом на всасывающем клапане. В данной заявке на патент такие термины, как “над (выше)”, “под (ниже”, “вверх” и “вниз”), используются применительно к ссылочной нумерации, показанной на чертежах. Следует понимать, что эти термины имеют относительный характер, и клапанный узел может быть ориентирован в любом направлении.
При работе и, как известно в данной области техники, в результате хода нагнетания плунжера 40 внутри камеры 14 всасывания создается повышенное давление. Повышенное давление внутри камеры 14 всасывания заставляет закрывающий элемент 30 клапана смещаться в сторону от седла 20 клапана, как показано стрелкой 46. Это позволяет вытеснить текучую среду из камеры 14 всасывания через отверстие 22 седла клапана и в каме
 
                         
                            


