Система автономного теплоснабжения и горячего водоснабжения с естественной циркуляцией теплоносителя и способ нагрева воды
Иллюстрации
Показать всеИзобретения относятся к водяным системам теплоснабжения и могут использоваться в автономных системах теплоснабжения и горячего водоснабжения. Технический результат: повышение устойчивости циркуляции греющей воды, повышение устойчивости работы системы в случае аварийного прекращения поступления воды из водопровода, предотвращение вскипания горячей воды в главном стояке, интенсификация перемешивания холодной и горячей воды в расширительном баке и упрощение эксплуатации системы для многоэтажных зданий. Система автономного теплоснабжения и горячего водоснабжения с естественной циркуляцией теплоносителя, совмещенная с горячим водоснабжением, содержит теплогенератор, расширительный бак, который используется также как емкостный подогреватель и бак-аккумулятор горячей воды с поплавковым клапаном автоматического поддержания уровня воды в нем и контрольным переливным патрубком, главный стояк, соединяющий верхнюю точку водяной рубашки теплогенератора с дном расширительного бака, подающий трубопровод, соединяющий нижнюю часть боковых стенок расширительного бака со стояками теплоснабжения и стояками горячего водоснабжения, отопительные приборы, соединенные со стояками теплоснабжения, душевые сетки и краны горячей воды, соединенные со стояками горячего водоснабжения, стояки теплоснабжения и стояки горячего водоснабжения соединены в нижних точках с обратным трубопроводом, который соединен с нижней точкой водяной рубашки теплогенератора и образует единый контур циркуляции теплоносителя, стояки теплоснабжения и стояки горячего водоснабжения в верхней и нижней точках имеют краны для отключения. Расширительный бак-теплоаккумулятор выполнен в виде вертикально установленного цилиндра и снабжен тангенциальным патрубком подвода холодной воды, установленным в верхней части бака, и тангенциальным патрубком отвода горячей воды, установленным в его нижней части. Подающий и обратный трубопроводы выполнены в виде прямоугольных закольцовок и соединены соответственно с расширительным баком-теплоаккумулятором и с теплогенератором в геометрических центрах прямоугольных закольцовок через Т-образные трубопроводы, причем каждый стояк горячего водоснабжения соединен с подающим трубопроводом верхней трубной разводки через промежуточный бак-теплоаккумулятор, дно которого расположено выше подающего трубопровода на выходе его из расширительного бака-теплоаккумулятора не менее чем на 100 мм. Датчик автоматического поддержания заданной температуры горячей воды, подаваемой на нужды теплоснабжения и горячего водоснабжения, установлен на выходе из расширительного бака. Также описан способ нагрева воды в системе автономного теплоснабжения и горячего водоснабжения с естественной циркуляцией теплоносителя. 2 н. и 8 з.п. ф-лы, 2 ил.
Реферат
Изобретения относятся к водяным системам теплоснабжения и могут использоваться в автономных системах теплоснабжения и горячего водоснабжения.
Известна водяная система теплоснабжения, включающая подающую и обратную магистрали, подающий и обратный трубопроводы системы отопления, трубопроводы холодной и горячей воды, причем вода на горячее водоснабжение берется из системы отопления (см. Ливчак И.О., «Квартирное отопление», М., 1982 г., с.130, рис.111.2-3).
Недостатком известного аналога является малая эффективность работы отопительных приборов.
Известна система водяного отопления с естественной циркуляцией для многоэтажных сооружений по а.с. СССР №1638480, опубл.30.03.1991 г.
Система с естественной циркуляцией содержит теплогенератор, нагревательные приборы, соединенные с ним подающим и обратным трубопроводами с образованием контура теплоносителя. С целью увеличения движущего напора, повышения надежности циркуляции для многоэтажных сооружений, система снабжена конденсатором-теплообменником, установленным по линии охлаждения на подающем, а по линии нагрева - на обратном трубопроводе, причем конденсатор-теплообменник расположен выше теплогенератора.
Недостатками известной системы водяного отопления с естественной циркуляцией являются:
- отсутствие решения по горячему водоснабжению;
- неустойчивость циркуляции греющей воды;
- неустойчивость работы системы в случае аварийного прекращения поступления воды из водопровода;
- отсутствие в схеме горелок, обеспечивающих экономию электроэнергии;
- сложность применения системы для многоэтажных зданий.
Известна система отопления с естественной циркуляцией теплоносителя и горячим водоснабжением по патенту RU 2123155, МКИ 6: F 24 D 3/08, опубл.10.12.98 г., выбранная заявителем в качестве прототипа устройства и способа.
Известная система предназначена для автономного отопления и горячего водоснабжения зданий. Система снабжена автоматической подпиткой расширительного бака-теплоаккумулятора предварительно подогретой водой при незначительных единовременных расходах горячей воды (утренний туалет, мойка посуды и т.д.), которая осуществляется за счет подключения поплавкового клапана расширительного сосуда к выходному патрубку змеевика предварительного подогрева водопроводной холодной воды теплогенератора. Осуществляется одновременная подпитка всей системы предварительно подогретой водой при больших единовременных расходах горячей воды (ванна, душ и т.д.), что дает возможность использовать всю систему как аккумулятор горячей воды, устраняет недостатки при подпитке системы холодной водой.
Прототипу присущи следующие недостатки, а именно:
- неустойчивость циркуляции греющей воды;
- неустойчивость работы системы в случае аварийного прекращения поступления воды из водопровода;
- возможность вскипания горячей воды в главном стояке;
- отсутствие в схеме элемента интенсификации перемешивания холодной и горячей воды в расширительном баке;
- сложность применения системы для многоэтажных зданий.
Технический результат изобретений направлен на устранение указанных выше недостатков аналогов и прототипа и достигается следующими решениями.
В системе автономного теплоснабжения и горячего водоснабжения с естественной циркуляцией теплоносителя, совмещенной с горячим водоснабжением, содержащей теплогенератор, расширительный бак, который используется также как емкостный подогреватель и бак-аккумулятор горячей воды с поплавковым клапаном автоматического поддержания уровня воды в нем и контрольным переливным патрубком, главный стояк, соединяющий верхнюю точку водяной рубашки теплогенератора с дном расширительного бака, подающий трубопровод, соединяющий нижнюю часть боковых стенок расширительного бака со стояками теплоснабжения и стояками горячего водоснабжения, отопительные приборы, соединенные со стояками теплоснабжения, душевые сетки и краны горячей воды, соединенные со стояками горячего водоснабжения, стояки теплоснабжения и стояки горячего водоснабжения соединены в нижних точках с обратным трубопроводом, который соединен с нижней точкой водяной рубашки теплогенератора и образует единый контур циркуляции теплоносителя, стояки теплоснабжения и стояки горячего водоснабжения в верхней и нижней точках имеют краны для отключения, согласно изобретению расширительный бак-теплоаккумулятор выполнен в виде вертикально установленного цилиндра и снабжен тангенциальным патрубком подвода холодной воды, установленным в верхней части бака, и тангенциальным патрубком отвода горячей воды, установленным в его нижней части, подающий и обратный трубопроводы выполнены в виде прямоугольных закольцовок и соединены соответственно с расширительным баком-теплоаккумулятором и с теплогенератором в геометрических центрах прямоугольных закольцовок через Т-образные трубопроводы, каждый стояк горячего водоснабжения соединен с подающим трубопроводом верхней трубной разводки через промежуточный бак-теплоаккумулятор, дно которого расположено выше подающего трубопровода на выходе его из расширительного бака-теплоаккумулятора не менее чем на 100 мм, датчик автоматического поддержания заданной температуры горячей воды, подаваемой на нужды теплоснабжения и горячего водоснабжения, установлен на выходе из расширительного бака.
Кроме того, в системе автономного теплоснабжения и горячего водоснабжения с естественной циркуляцией теплоносителя диаметр главного стояка принят минимальным по нормам проектирования, обеспечивающим скорость движения воды в нем от 1,0 до 1,2 м/с.
При этом в системе автономного теплоснабжения и горячего водоснабжения с естественной циркуляцией теплоносителя диаметры стояков теплоснабжения приняты максимальными по нормам проектирования, обеспечивающими скорость движения воды в них до 0,5 м/с.
В системе автономного теплоснабжения и горячего водоснабжения с естественной циркуляцией теплоносителя на входе теплоносителя в теплогенератор установлен циркуляционный насос.
Кроме того, расширительный бак-теплоаккумулятор снабжен трубопроводом параллельной подачи холодной воды непосредственно в главный стояк по схеме труба в трубе, при этом внутренний подводящий трубопровод выполнен перфорированным, а его торец заглушен конусообразной пробкой.
В системе автономного теплоснабжения и горячего водоснабжения с естественной циркуляцией теплоносителя в качестве теплогенератора применен пароводогрейный котел с кратностью циркуляции от 50 до 500.
Теплогенератор может быть оснащен газовыми горелками без принудительной подачи воздуха.
Кроме того, на отопительных приборах могут быть установлены терморегуляторы покомнатного регулирования температуры воздуха.
В способе нагрева воды в системе автономного теплоснабжения и горячего водоснабжения с естественной циркуляцией теплоносителя, включающем подачу в систему водопроводной воды, нагрев воды в теплогенераторе до температуры начала кипения, подачу горячей воды через главный стояк в расширительный бак-теплоаккумулятор, подачу горячей воды из расширительного бака по подающему трубопроводу к отопительным приборам, кранам горячего водоснабжения и душевым сеткам, возвращение охлажденной воды в теплогенератор из стояков по обратному трубопроводу, согласно изобретению подача в систему водопроводной воды в расширительный бак-теплоаккумулятор производится тангенциально в верхней части расширительного бака, а отвод горячей воды из расширительного бака к подающему трубопроводу верхней трубной разводки производится тангенциально в нижней части расширительного бака, скорость движения горячей воды в главном стояке обеспечивают в пределах от 1,0 до 1,2 м/сек за счет уменьшения диаметра трубопровода, расход воды через стояки теплоснабжения обеспечивают большим, чем принято по нормам проектирования для функционирования терморегуляторов отопительных приборов за счет увеличения диаметров трубопроводов, обеспечивая скорость движения воды не выше 0,5 м/сек, подача горячей воды к отопительным приборам, душевым сеткам и водоразборным кранам и возвращение охлажденной воды в теплогенератор осуществляется через трубопроводы, выполненные в виде прямоугольных закольцовок, соединенных соответственно с расширительным баком и теплогенератором в геометрических центрах прямоугольных закольцовок через Т-образные трубопроводы, подачу горячей воды от подающего трубопровода верхней трубной разводки к стоякам горячего водоснабжения осуществляют через промежуточные баки-теплоаккумуляторы, донья которых расположены выше подающего трубопровода на выходе его из расширительного бака-теплоаккумулятора не менее чем на 100 мм, в дополнение к естественной циркуляции теплоносителя выполнена принудительная циркуляция его за счет циркуляционного насоса, создающего дополнительный напор греющей воды, в дополнение к подаче воды из водопровода в расширительный бак-теплоаккумулятор выполнена подача воды непосредственно в главный стояк по схеме труба в трубе.
Кроме того, в способе нагрева воды в системе автономного теплоснабжения и горячего водоснабжения с естественной циркуляцией теплоносителя нагрев воды производят в пароводогрейном котле с кратностью циркуляции от 50 до 500 до температуры кипения.
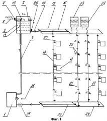
Сущность заявляемых технических решений поясняется чертежами, изображенными на фиг 1 и фиг.2.
На фиг.1 изображена система автономного теплоснабжения и горячего водоснабжения с естественной циркуляцией теплоносителя. На фиг.2 изображен вид по стрелке А на фиг.1.
Система автономного теплоснабжения и горячего водоснабжения с естественной циркуляцией теплоносителя содержит теплогенератор 1, расширительный бак-теплоаккумулятор 2, выполненный в виде вертикально установленного цилиндра, главный стояк 3.
Расширительный бак 2 снабжен также поплавковым клапаном 4, регулирующим уровень воды в нем, и контрольным переливным патрубком 7.
Сверху к баку-теплоаккумулятору 2 подведен подающий холодную воду из водопровода трубопровод 5. Трубопровод 5 посредством тройника соединен с вентилем 6, выходной патрубок которого расположен тангенциально относительно расширительного бака 2. В трубопровод 5 врезан патрубок 13, конец которого перфорирован, заглушен и размещен внутри главного стояка 3. К нижней части бака-теплоаккумулятора 2 тангенциально присоединен патрубок 14, соединяющий бак 2 с подающим трубопроводом 15 верхней трубной разводки, выполненным в виде прямоугольной закольцовки через Т-образный патрубок 16, прикрепленный к трубопроводу 15 в его геометрическом центре. К подающему трубопроводу 15 верхней трубной разводки присоединены стояки 17 теплоснабжения с отопительными приборами 18, подводящие патрубки которых снабжены терморегуляторами 20. Стояки 21 горячего водоснабжения, оборудованные поквартирными водоразборными кранами и душевыми сетками 22, соединены с подающем водопроводом 15 через промежуточные баки-теплоаккумуляторы 23, донья которых расположены выше патрубка 14 не менее чем на 100 мм. Стояки 17 и 21 соединены в нижней части с обратным трубопроводом 24 нижней трубной разводки. Обратный трубопровод 24, так же как и подающий трубопровод 15, выполнен в виде прямоугольной закольцовки и соединен с нижней частью нагревательной рубашки теплогенератора 1 с помощью Т-образного трубопровода 25, присоединенного к трубопроводу 24 в его геометрическом центре. Система снабжена циркуляционным насосом 27, горелкой 28. Система оборудована датчиком 29 температуры горячей воды на выходе ее из расширительного бака 2, расположенным на патрубке 14.
Предлагаемая система автономного теплоснабжения и горячего водоснабжения с естественной циркуляцией теплоносителя работает следующим образом.
Заполнение системы водой осуществляют через подающий холодную воду из водопровода трубопровод 5. При этом уровень воды в баке 2 регулируется поплавковым клапаном 7. Подпитка системы холодной водой во время ее работы осуществляется через вентиль 6, выходная трубка которого расположена тангенциально относительно расширительного бака 2, а также через патрубок 13, конец которого перфорирован, заглушен и размещен внутри главного стояка 3, что предотвращает выброс пара в расширительный бак 2 из стояка 3.
При работе теплогенератора 1 вода, нагретая до температуры начала кипения, под воздействием разности весов столбов воды в обратных стояках 17 и 21 и главном стояке 3 из теплогенератора 1 по главному стояку 3 поступает в расширительный бак 2. Здесь греющая вода смешивается с холодной водой, поступающей из водопровода, нагревает ее до температуры, принятой для горячего водоснабжения. Вода, нагретая в баке 2, подается через патрубок 14, расположенный в нижней точке бака-теплоаккумулятора 2, тангенциально по отношению к нему и поступает в подающий трубопровод 15 верхней трубной разводки.
Тангенциальный подвод в расширительный бак холодной воды и тангенциальный отвод из него горячей воды обеспечивают вращательное движение воды в баке, что способствует интенсивному смешиванию греющей воды, поступающей из теплогенератора 1, и холодной воды, поступающей из водопровода.
По подающему трубопроводу 15 верхней трубной разводки горячая вода поступает к стоякам 17 теплоснабжения и отопительным приборам 18, а также к стоякам 21 горячего водоснабжения и по ним к поквартирным водоразборным кранам и душевым сеткам 22, при этом горячая вода к стоякам 21 подается через промежуточные баки-теплоаккумуляторы 23, донья которых расположены выше патрубка 14 не менее чем на 100 мм. Это обеспечивает работу отопительных приборов при аварийном отключении водопроводной воды, так как в первую очередь горячая вода не будет поступать в стояки 21 горячего водоснабжения. В стояках 17 и 21, отопительных приборах 18 горячая вода отдает некоторую часть своего тепла, а через водоразборные краны и душевые сетки 22 частично разбирается на нужды горячего водоснабжения. Охлажденная вода из стояков 17 и 21 по обратному трубопроводу 24 нижней трубной разводки возвращается в теплогенератор 1, завершая контур циркуляции. Циркуляционный насос 27 повышает устойчивость циркуляции теплоносителя при переходных режимах.
При окончании отопительного сезона стояки 17 теплоснабжения сверху и снизу перекрываются вентилями, а стояки 21 горячего теплоснабжения продолжают функционировать.
Предложенная система автономного теплоснабжения и горячего водоснабжения с естественной циркуляцией теплоносителя применима для многоэтажных зданий, например 10-этажных и даже выше, так как с увеличением высоты зданий движущий напор естественной циркуляции пропорционально увеличивается.
Движущий напор естественной циркуляции предлагаемой системы автономного теплоснабжения и горячего водоснабжения с учетом нагрева воды в пароводогрейном котле до температуры начала кипения за счет образования пароводяной смеси может быть даже избыточным для обеспечения надежной циркуляции теплоносителя, вследствие чего циркуляционный насос будет вращаться вхолостую, практически не расходуя электроэнергию, но при переходных режимах для повышения устойчивости циркуляции насос может быть полезным.
Использование системы автономного теплоснабжения и горячего водоснабжения для многоэтажных зданий в виде пристроя позволяет иметь дымовую трубу большой высоты и, следовательно, с большой самотягой, достаточной для эвакуации продуктов сгорания и применения в теплогенераторе горелок без принудительной подачи воздуха для горения, а значит, без расхода электроэнергии.
С учетом экономии расхода электроэнергии на циркуляционном насосе и на приводе дутьевого вентилятора горелок теплогенератора можно утверждать, что предлагаемая система автономного теплоснабжения и горячего водоснабжения очень экономична.
1. Система автономного теплоснабжения и горячего водоснабжения с естественной циркуляцией теплоносителя, совмещенная с горячим водоснабжением, содержащая теплогенератор, расширительный бак, который используется также как емкостной подогреватель и бак-аккумулятор горячей воды с поплавковым клапаном автоматического поддержания уровня воды в нем и контрольным переливным патрубком, главный стояк, соединяющий верхнюю точку водяной рубашки теплогенератора с дном расширительного бака, подающий трубопровод, соединяющий нижнюю часть боковых стенок расширительного бака со стояками теплоснабжения и стояками горячего водоснабжения, отопительные приборы, соединенные со стояками теплоснабжения, душевые сетки и краны горячей воды, соединенные со стояками горячего водоснабжения, стояки теплоснабжения и стояки горячего водоснабжения соединены в нижних точках с обратным трубопроводом, который соединен с нижней точкой водяной рубашки теплогенератора и образует единый контур циркуляции теплоносителя, стояки теплоснабжения и стояки горячего водоснабжения в верхней и нижней точках имеют краны для отключения, отличающаяся тем, что расширительный бак-теплоаккумулятор выполнен в виде вертикально установленного цилиндра и снабжен тангенциальным патрубком подвода холодной воды, установленным в верхней части бака, и тангенциальным патрубком отвода горячей воды, установленным в его нижней части, подающий и обратный трубопроводы выполнены в виде прямоугольных закольцовок и соединены соответственно с расширительным баком-теплоаккумулятором и с теплогенератором в геометрических центрах прямоугольных закольцовок через Т-образные трубопроводы, каждый стояк горячего водоснабжения соединен с подающим трубопроводом верхней трубной разводки через промежуточный бак-теплоаккумулятор, дно которого расположено выше подающего трубопровода на выходе его из расширительного бака-теплоаккумулятора не менее чем на 100 мм, датчик автоматического поддержания заданной температуры горячей воды, подаваемой на нужды теплоснабжения и горячего водоснабжения, установлен на выходе их расширительного бака.
2. Система автономного теплоснабжения и горячего водоснабжения с естественной циркуляцией теплоносителя по п.1, отличающаяся тем, что диаметр главного стояка принят минимальным по нормам проектирования, обеспечивающим скорость движения воды в нем от 1,0 до 1,2 м/с.
3. Система автономного теплоснабжения и горячего водоснабжения с естественной циркуляцией теплоносителя по п.1, отличающаяся тем, что диаметры стояков теплоснабжения приняты максимальными по нормам проектирования, обеспечивающими скорость движения воды в них до 0,5 м/с.
4. Система автономного теплоснабжения и горячего водоснабжения с естественной циркуляцией теплоносителя по п.1, отличающаяся тем, что на входе теплоносителя в теплогенератор установлен циркуляционный насос.
5. Система автономного теплоснабжения и горячего водоснабжения с естественной циркуляцией теплоносителя по п.1, отличающаяся тем, что расширительный бак-теплоаккумулятор снабжен трубопроводом параллельной подачи холодной воды непосредственно в главный стояк по схеме труба в трубе, при этом внутренний подводящий трубопровод выполнен перфорированным, а его торец заглушен конусообразной пробкой.
6. Система автономного теплоснабжения и горячего водоснабжения с естественной циркуляцией теплоносителя по п.1, отличающаяся тем, что в качестве теплогенератора применен пароводогрейный котел с кратностью циркуляции от 50 до 500.
7. Система автономного теплоснабжения и горячего водоснабжения с естественной циркуляцией теплоносителя по п.1, отличающаяся тем, что теплогенератор оснащен газовыми горелками без принудительной подачи воздуха.
8. Система автономного теплоснабжения и горячего водоснабжения с естественной циркуляцией теплоносителя по п.1, отличающаяся тем, что на отопительных приборах установлены терморегуляторы покомнатного регулирования температуры воздуха.
9. Способ нагрева воды в системе автономного теплоснабжения и горячего водоснабжения с естественной циркуляцией теплоносителя, включающий подачу в систему водопроводной воды, нагрев воды в теплогенераторе до температуры начала кипения, подачу горячей воды через главный стояк в расширительный бак-теплоаккумулятор, подачу горячей воды из расширительного бака по подающему трубопроводу к отопительным приборам, кранам горячего водоснабжения и душевым сеткам, возвращение охлажденной воды в теплогенератор из стояков по обратному трубопроводу, отличающийся тем, что подача в систему водопроводной воды в расширительный бак-теплоаккумулятор производится тангенциально в верхней части расширительного бака, а отвод горячей воды из расширительного бака к подающему трубопроводу верхней трубной разводки производится тангенциально в нижней части расширительного бака, скорость движения горячей воды в главном стояке обеспечивают в пределах от 1,0 до 1,2 м/с за счет уменьшения диаметра трубопровода, расход воды через стояки теплоснабжения обеспечивают большим, чем принято по нормам проектирования для функционирования терморегуляторов отопительных приборов, за счет увеличения диаметров трубопроводов, обеспечивая скорость движения воды не выше 0,5 м/с, подача горячей воды к отопительным приборам, душевым сеткам, водоразборным кранам и возвращение охлажденной воды в теплогенератор осуществляется через трубопроводы, выполненные в виде прямоугольных закольцовок, соединенных соответственно с расширительным баком и теплогенератором в геометрических центрах прямоугольных закольцовок через Т-образные трубопроводы, подачу горячей воды от подающего трубопровода верхней трубной разводки к стоякам горячего водоснабжения осуществляют через промежуточные баки-теплоаккумуляторы, донья которых расположены выше подающего трубопровода на выходе его из расширительного бака-теплоаккумулятора не менее чем на 100 мм, в дополнение к естественной циркуляции теплоносителя выполнена принудительная циркуляция его за счет циркуляционного насоса, создающего дополнительный напор греющей воды, в дополнение к подаче воды из водопровода в расширительный бак-теплоаккумулятор выполнена подача воды непосредственно в главный стояк по схеме труба в трубе.
10. Способ нагрева воды в системе автономного теплоснабжения и горячего водоснабжения с естественной циркуляцией теплоносителя по п.9, отличающийся тем, что нагрев воды производят в пароводогрейном котле с кратностью циркуляции от 50 до 500 до температуры кипения.

