Ультразвуковой расходомер

Иллюстрации

Показать все

Изобретение относится к расходомерной технике, в частности к конструкциям время-импульсных ультразвуковых расходомеров и может быть использовано для определения расхода газов и жидкостей. Сущность: устройство состоит из прямолинейного пролетного трубопровода диаметром D и длиной L, входной и выходной камер. Входная и выходная камеры соединены с трубопроводом посредством соответственно конфузора и диффузора. В камерах размещены первый и второй электроакустические преобразователи, связанные с измерительным блоком. В пролетном трубопроводе коаксиально размещен измерительный канал диаметром d=(0,4-0,6)D. Причем измерительный канал со стороны, обращенной к входной камере, имеет участок с уклоном 15° и протяженностью l≥0,05L. Расстояние h между измерительным каналом и вторым по ходу потока электроакустическим преобразователем выбирается из условия h=(0,4-0,6)D. Технический результат: повышение точности измерений. 1 з.п. ф-лы, 1 ил.

Реферат

Изобретение относится к расходомерной технике, в частности, к конструкциям время-импульсных ультразвуковых (УЗ) расходомеров, и может быть использовано для определения расхода газов и жидкостей.

Известны УЗ расходомеры, состоящие из измерительного канала, входной и выходной камер, в которых расположены электроакустические преобразователи, и связанного с преобразователями измерительного блока. Посредством входной и выходной камер измерительный канал соединяется с основным трубопроводом.

Электроакустические преобразователи одновременно излучают короткие импульсы, направляемые по потоку и против него. По разности времен Δτ=τ21, где τ1 - время прохождения импульса по потоку, а τ2 - время прохождения импульса против потока, в соответствии с выражением (1) определяется скорость потока:

где ν - скорость звука в данной среде,

L - расстояние между преобразователями.

По измеренной с и известной площади поперечного сечения измерительного канала S вычисляется расход Q.

В области больших расходов измеряемой среды и, соответственно, высоких скоростей потока, являющегося турбулентным, в трубе с Dy 50 и более существенным фактором, влияющим на точность измерения скорости потока, является возмущение потока в приосевой области у поверхности электроакустического преобразователя. Это приводит к рассеянию на возникающих возмущениях излучаемых против потока УЗ волн, ослабляет распространяющийся УЗ сигнал, искажает его форму и, в конечном итоге, обуславливает значительную погрешность измерения скорости.

Кроме того, в трубопроводах большого диаметра принимаемый УЗ сигнал вследствие конической диаграммы направленности электроакустического преобразователя и многократных отражений УЗ волн от стенок пролетного канала характеризуется малым отношением сигнал/шум, что снижает чувствительность расходомера и, как следствие, точность измерения скорости потока.

Известен УЗ расходомер, включаемый в основной трубопровод, по которому проходит поток измеряемой среды, и состоящий из входной и выходной камер, в которых размещены электроакустические преобразователи, и расположенного между секциями пролетного канала. Входная секция выполнена в виде конфузора, выходная секция - в виде диффузора, пролетный канал имеет форму эллипсоида вращения. Электроакустические преобразователи находятся в фокусах эллипсоида. На оси пролетного канала установлен элемент, например, в форме цилиндрически симметричного тела, представляющий собой препятствие для УЗ волн, распространяющихся по оси канала [1].

Выполнение пролетного канала в форме эллипсоида вращения и размещение преобразователей в его фокусах способствует сбору большей части излученных УЗ волн приемным преобразователем.

Недостатком известного расходомера является сложная форма пролетного канала. Кроме того, в нем не устраняется эффект рассеяния УЗ волн, излучаемых преобразователем против потока, на его возмущениях.

Из уровня техники известен УЗ расходомер, включаемый в основной трубопровод, по которому проходит поток измеряемой среды, и состоящий из входной и выходной камер, в которых размещены электроакустические преобразователи, и расположенного между секциями прямолинейного пролетного канала. Профиль переходных областей между входной и выходной камерами и пролетным каналом экстраполируется сложной гиперболической функцией [2].

Недостатком известного расходомера является то, что он не может быть использован для точного измерения расходов порядка 60-80 м3/час в трубопроводах большого диаметра, когда поток является турбулентным, так как гиперболический профиль переходных областей выбирается из условия обеспечения ламинарности потока на входе и выходе из пролетного канала, т.е. известный УЗ расходомер предназначен для измерения скоростей медленных потоков. Кроме того, точный расчет гиперболического профиля переходных областей представляет известные трудности.

Ближайшим техническим решением к заявляемому изобретению по конструктивному выполнению является ультразвуковой расходомер, состоящий из прямолинейного пролетного трубопровода диаметром D и длиной L, входной и выходной камер, соединенных с трубопроводом посредством, соответственно, конфузора и диффузора, выполненных в виде усеченных конусов, первого и второго электроакустических преобразователей, размещенных в камерах на оси пролетного трубопровода и связанных с измерительным блоком [3].

Недостатком известного расходомера является невысокая точность измерения скорости потока и, соответственно, расхода среды при больших диаметрах пролетного канала, обусловленная указанными выше причинами - рассеянием УЗ волн, излучаемых преобразователем против потока, на его возмущениях, и низким отношением сигнал/шум принимаемого УЗ сигнала.

Задача, решаемая заявляемым изобретением - повышение точности измерения расхода в трубопроводах большого диаметра.

Указанная задача решается тем, что в ультразвуковом расходомере, состоящем из прямолинейного пролетного трубопровода диаметром D и длиной L, входной и выходной камер, соединенных с трубопроводом посредством, соответственно, конфузора и диффузора, электроакустических преобразователей, размещенных в камерах и связанных с измерительным блоком, в пролетном трубопроводе коаксиально размещен измерительный канал, диаметром d=(0,4-0,6)D, при этом упомянутый канал со стороны, обращенной к входной камере, имеет участок с уклоном 15° и протяженностью l≥0,05 L, а расстояние h между измерительным каналом и вторым по ходу потока электроакустическим преобразователем выбирается из условия:

Угол наклона образующей диффузора α к оси измерительного канала выбирается в диапазоне (40-50)°.

Следует отметить, что использование измерительных каналов, имеющих диаметр d меньше диаметра основного трубопровода D, и включаемых в него, известно, например, (4-6). Однако в указанных УЗ расходомерах, не являющихся прямопролетными, ввод потока в измерительный канал осуществляется иным образом, нежели в заявляемом устройстве, и поэтому выбор параметров измерительного канала осуществляется на основе других критериев.

Таким образом, совокупность существенных признаков заявляемого изобретения является новой, не следующей из известного уровня техники.

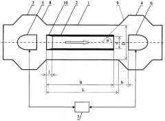
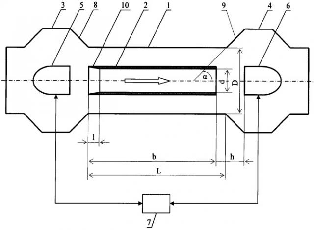
Изобретение иллюстрируется чертежом. На чертеже схематически изображен заявляемый расходомер.

Ультразвуковой расходомер состоит из прямолинейного пролетного трубопровода 1 диаметром D и протяженностью L, в котором коаксиально размещен измерительный канал 2, входной и выходной камер 3 и 4, в которых размещены электроакустические преобразователи 5 и 6, связанные с измерительным блоком 7. Входная камера 3 соединена с каналом 2 посредством конфузора 8, выходная камера 4 - посредством диффузора 9, выполненного, как и конфузор 8, в виде усеченного конуса. Угол наклона образующей диффузора α к оси измерительного канала выбирается в диапазоне (40-50)°.

Измерительный канал 2 представляет собой цилиндрическую трубку диаметром d=(0,4-0,6)D и протяженностью b=(1,05-0,95)L. Расстояние между выходным торцом канала 2 и электроакустическим преобразователем 6 h=(0,4-0,6)D. Co стороны, обращенной к входной камере 5, канал 2 имеет участок 10 с уклоном 15° к оси канала 2, протяженность 1 участка 10 составляет 0,05L.

Выбор параметров заявляемого расходомера обусловлен следующими соображениями.

Условие d=(0,4-0,6)D должно одновременно обеспечить:

- «концентрацию» УЗ волн в пределах измерительного канала 2 и повышение плотности потока мощности УЗ волн на приемном преобразователе;

- постоянство отношения потоков (т.е. равенство чисел Рейнольдса Rек - для измерительного канала и Rез - для кольцевого зазора) через измерительный канал 2 и кольцевой зазор между трубопроводом 1 и каналом 2. В этом случае поток через измерительный канал будет пропорционален общему потоку независимо от режима его течения.

При d<0,4D или d>0,6D отношение между потоками через измерительный канал и кольцевой зазор уже не является постоянным и Rек/Rез не равно 1. Если, например, в измерительном канале при увеличении общего потока наступает переход от ламинарного течения к турбулентному, а в кольцевом зазоре сохраняется ламинарный режим течения, то это приводит к перераспределению потоков в сторону увеличения потока в кольцевом зазоре. Пропорциональность между потоком через измерительный канал и общим потоком нарушается, что приводит, в конечном итоге, к нелинейности измерительной характеристики расходомера.

Расстояние h между выходным торцом канала 2 и преобразователем 6 выбирается из условия достижения компромисса между двумя противоположными требованиями. С одной стороны, при уменьшении h ограничивается проникновение в область между измерительным каналом 2 и преобразователем 6 транзитных струй потока, искривленных вследствие влияния на них вихрей, возникающих в пристеночных областях, с другой стороны при уменьшении h растет гидравлическое сопротивление указанной области и ухудшаются условия прохождения потока через измерительный канал 2 и зазор между преобразователем 6 и стенками выходной камеры 4.

Выбор профиля и длины входного участка измерительного канала 2, обращенного к камере 3, осуществляется с учетом оптимизации ввода потока в измерительный канал 2 и минимизации потерь давления на входе в канал.

Выбор параметров диффузора основан на следующих соображениях. Как известно, при переходе от трубы меньшего диаметра к трубе большего диаметра и значительном увеличении диаметра трубопровода возможен отрыв потока от стенок, сопровождающийся образованием вихрей. Появление вихрей в пристеночной области вызывает изменение скорости потока и в приосевых областях. Искривлению транзитных линий потока способствует и то, что возникающие вихревые области являются, как правило, несимметричными, часто наблюдается отрыв вихря только от одной стенки [7].

При α<40° область отрыва вихрей от стенок смещается вдоль диффузора по ходу потока, вследствие чего вероятность возмущения потока в зоне излучения УЗ волн снижается, но одновременно уменьшается радиус зазора между электроакустическим преобразователем и стенками камеры 4 и ухудшаются, как отмечалось выше, условия прохождения потока через зазор. При α>50 отрыв вихрей происходит на всем протяжении диффузора и смещается вверх по ходу потока. Как следствие, вероятность возмущения потока в зоне излучения УЗ волн повышается.

Заявляемый УЗ расходомер работает следующим образом.

Преобразователи 5 и 6 одновременно излучают короткие импульсы, направляемые по измерительному каналу 2 по потоку и против него. Соответствующие сигналы поступают на блок 7, в котором по разности времен Δτ=τ21, где τ1 - время прохождения импульса по потоку, а τ2 - время прохождения импульса против потока, определяется скорость потока, и затем, по известной площади поперечного сечения канала 2, вычисляется расход измеряемой среды.

По сравнению с устройством-прототипом заявляемый УЗ расходомер позволяет:

- сконцентрировать распространяющиеся УЗ волны в пределах измерительного канала и существенно повысить отношение сигнал/шум УЗ сигнала на приемной стороне;

- ослабить влияние на процесс излучения УЗ волн против потока возмущений потока и обеспечить требуемую форму и уровень УЗ принимаемого сигнала.

Как следствие, заявляемый УЗ расходомер обеспечивает измерение скорости потока и расхода среды с более высокой точностью.

ЛИТЕРАТУРА

1. Патент США №5383369, кл. 73/861.29, 1995 г.

2. Патент США №5728948, кл. 73/861.28, 1998 г.

3. Патент Великобритании №1443779, кл. H4D, 1976 г. (прототип)

4. Патент Великобритании №2301186, кл. G01F 1/66, 1996 г.

5. Патент США №5243863, кл. 73/861.28, 1993 г.

6. Патент США №5461931, кл. 73/861.28, 1995 г.

7. Р.Р.Чугаев. Гидравлика. Л.: Энергия, 1970 г., стр.139-140.

1. Ультразвуковой расходомер, состоящий из прямолинейного пролетного трубопровода диаметром D и длиной L, входной и выходной камер, соединенных с трубопроводом посредством соответственно конфузора и диффузора, первого и второго электроакустических преобразователей, размещенных в камерах и связанных с измерительным блоком, отличающийся тем, что в пролетном трубопроводе коаксиально размещен измерительный канал диаметром d=(0,4-0,6)D, при этом упомянутый канал со стороны, обращенной к входной камере, имеет участок с уклоном 15° и протяженностью 1≥0,05L, а расстояние h между измерительным каналом и вторым по ходу потока электроакустическим преобразователем выбирается из условия

h=(0,4-0,6)D.

2. Ультразвуковой расходомер по п.1, отличающийся тем, что угол наклона образующей диффузора α к оси измерительного канала выбирается в диапазоне 40-50°.