Способ получения пептидов/аминокислот из сырья, содержащего белок, продукты, получаемые таким способом, и применение этих продуктов
Иллюстрации
Показать всеИзобретение относится к способам получения безбелковых продуктов, содержащих свободные аминокислоты и короткие пептиды. Предложен способ получения пептидов/аминокислот с содержанием жира менее 0,5 мас.% из сырья, содержащего белок, в котором сырье измельчают и подвергают гидролизу в присутствии эндогенных ферментов и далее подвергают разделительной обработке, включающей коагуляцию белковых остатков. Аминокислоты/пептиды, полученные данным способом, при этом содержание свободных аминокислот составляет 30-60 мас.%, а жира менее 0,5 мас.%. Аминокислоты/пептиды, полученные данным способом, при этом содержание свободных аминокислот составляет 5-100 мас.%, а жира менее 0,5 мас.%. Гидроксиапатит, полученный данным способом. Масло, полученное данным способом. Способ гидролиза белоксодержащего сырья, включающий использование эндогенных ферментов, нагревание, перемешивание. Способ удаления пептидов/аминокислот из гидролизной смеси с молекулярной массой менее 10000 дальтон через фильтр. Применение аминокислот/пептидов для получения фармацевтического/биотехнологического/пищевого/кормового продуктов. Способ позволяет получать аминокислоты/пептиды, не содержащие аллергены и следы ДНК. 11 н. и 7 з.п. ф-лы, 3 ил.
Реферат
Настоящее изобретение относится к аспектам, касающимся:
а) способа получения безбелкового продукта, содержащего пептиды, свободные аминокислоты и минералы из необработанных животных и водных материалов, а также продуктов и их применения в качестве корма животных и/или в качестве продуктов для биотехнологической, фармацевтической и пищеперерабатывающей промышленности. Также описывается масляный продукт, получаемый в результате осуществления указанного способа.
b) способа получения белкового продукта, обогащенного свободными аминокислотами и короткими пептидами, полученного продукта и его применения в качестве корма животных и/или в продуктах ветеринарного медицинского назначения или в пищеперерабатывающей промышленности. Также описывается масляный продукт, получаемый в результате осуществления указанного способа.
с) способа регенерации пептидов, свободных аминокислот и минералов из животного и водного сырья.
В промышленности известны получения пептидов и аминокислот путем кислотного гидролиза с использованием биотехнологических и/или химических/технических, как природных, так и синтетических концентрированных ферментов. Настоящее изобретение представляет собой способ применения разлагающих ферментов природного происхождения из животного или водного сырья в промышленном процессе получения продукта фармацевтического, биотехнологического, пищевого или ветеринарного медицинского качества.
Используемый термин «фармацевтическое качество» относится к продуктам для внутривенного применения и продуктам, которые классифицируются как лекарственные средства для людей и животных или природные лекарственные средства.
Используемый термин «биотехнологическое качество» относится к продуктам, которые можно использовать, например, в качестве культуральной среды или катализаторов для культивации клеток, бактерий, грибков и морских водорослей.
Используемый термин «пищевое качество» относится к продуктам, которые потребляются людьми в качестве пищевой добавки или независимого продукта.
Используемый термин «ветеринарно медицинское качество» относится к продуктам, которые классифицируются как лекарственные средства для животных.
Настоящее изобретение может необязательно использоваться для производства пищевых продуктов в виде добавки или независимых продуктов.
Аминокислоты и пептиды хорошо известны в фармации, природной медицине и ветеринарной медицинской промышленности в качестве компонентов таких продуктов, как внутривенное питание и специальное питание для облегчения некоторых травматических состояний. До настоящего времени для этих целей в основном использовали экстракты из плазмы крови и белкового гидролизата, полученного в присутствии ферментов поджелудочной железы свиней и телят. Настоящее изобретение обеспечивает фармацевтическую промышленность возможностью получения источника аминокислот и пептидов неизвестного ранее качества.
Аминокислоты и ультракороткие пептиды также используются в биотехнологических процессах, например, в тех случаях, когда желательно продуцировать очень мощную культуральную среду. Для всех отраслей промышленности, где культивируют одноклеточные микроорганизмы или клеточные субстраты из высших микроорганизмов, существует ограничение, связанное с обеспечением культуральной средой адекватного качества. Ограничивающими факторами являются дефекты среды или ее высокая стоимость. Кроме этого, аминокислоты или пептиды, продуцируемые биотехнологическими методами, обычно содержат вещества, ингибирующие рост, которые могут быть исключены из процесса с использованием продуктов, получаемых способом по изобретению. Комбинация спектра природных аминокислот и биологических микронутриентов/минералов, получаемых описываемым способом, обеспечивает уникальный продукт для получения культуральной среды, предназначенной для биотехнологической промышленности. Кроме этого, такая методика позволяет рециркулировать белки из различных культур в смесь аминокислот и пептидов, которая может использоваться повторно.
Пептиды/аминокислоты используются в пищеперерабатывающей промышленности в качестве связующих веществ, эмульгаторов, отдушек и т.п. Такое применение занимает значительное место, и его объемы увеличиваются. В пищеперерабатывающей промышленности наиболее широко используются пептиды и аминокислоты, являющиеся производными соевых бобов и молока. Известно, что аминокислоты и пептиды из сои и молока вызывают аллергические реакции, избежать которые можно лишь при использовании других пептид/аминокислотных композиций, произведенных из других источников или пептид/аминокислотных композиций из сои и молока, подвергнутых специальной модификации для подавления указанных реакций. В этой связи существует большая потребность в способе получения композиции из аминокислот и пептидов, также происходящих из сои и/или молока, но не вызывающих аллергических реакций. Продукты из большинства животных источников не обладают необходимой степенью утилизации, поскольку не существует экстракционной технологии, сохраняющей функциональные свойства продукта при удалении нежелательных компонентов, таких как соль и жир, ухудшающих качество продукта.
Для производства корма для животных используют множество различных композиций из белков, пептидов и аминокислот различного происхождения. Состав композиции пептидов, аминокислот и белков является очень важным фактором в производстве корма для животных, поскольку потенциал роста животного зависит от сбалансированного всасывания пищи. Следовательно, и в этой области существует большая потребность в разработке способа получения желаемой композиции, обеспечивающей оптимальные условия роста животных.
Используемый ниже термин «эндогенные ферменты» относится к ферментам, существующим внутри белкового продукта, в отличие от «экзогенных» ферментов, являющихся посторонними ферментами, которые добавляют в белковое сырье в ходе традиционного гидролиза. Одним из примеров «экзогенных» ферментов является «Дитерзим (Diterzyme) APY», представляющий собой бактериальную протеазу (E.C. 3.4.21), которую получают регулируемой ферментацией Bacillus alcalophilus и которая может быть приобретена у различных поставщиков. Термин «эндогенные» ферменты также используется для обозначения ферментов, экстрагированных из других природных ферментных материалов или сырья, предпочтительно из холоднокровных животных.
Используемый ниже термин «гидролизат» применяется для обозначения сырья, подлежащего переработке, и подразумевается, что гидролизат включает нагретую смесь сырья и воды с установленным значением рН. Этот термин в особенности применим к аспектам а) и b) настоящего изобретения.
Имеется ряд патентов, относящихся к области изобретения, например, RU 2103360, в котором описывается питательная среда для культивации эукариотических клеток и способ приготовления гидролизата из внутренних органов рыб, который получают протеолитическим гидролизом. Процесс гидролиза проводят при высоком значении рН, устанавливаемом гидроксидом натрия, используя термическую инактивацию, фильтрование и сушку, причем рыбные отходы смешивают с дистиллированной водой в соотношении 1:1. Гидролиз проводят при температуре 40-42°С до достижения содержания аминного азота 5,5-6,5 мас.% и содержания свободных аминокислот 50-60 мас.%.
В SU 1755417 описывается способ получения гидролизатов из рыбного сырья в ферментере, в который добавляют ферментный препарат, после чего проводят фильтрацию и сушку полученного гидролизата, при этом в ферментер периодически добавляют неизмельченное сырье.
В RU 1559466 описывается способ производства гидролизатов, предусматривающий измельчение рыбопродуктов или отходов их обработки, смешивание с водой, нагревание смеси, добавление протеолитического ферментационного препарата, ферментацию, фильтрацию и сушку, причем сырье и воду смешивают в соотношении 2:1-1:1 и нагревают до температуры 40-45°С, а ферментацию проводят в течение 0,5-2,5 часов с использованием экзогенного фермента, протосубтилина G3x.
Можно также сослаться на FR 2168259, в котором описывается ферментативный гидролиз рыбных белков, который проводят в результате измельчения свежей рыбы до состояния тонкой пасты без добавления воды. В систему добавляют экзогенные ферменты и пасту гидролизуют в течение 15 часов в зависимости от желаемой растворимости. Продукт стабилизируют в течение 5-20 минут при 90-100°С, после чего фильтруют, пастеризуют и центрифугируют.В результате такого процесса получают продукты высокой питательной ценности.
Как показано выше, известны различные технологии для выделения белков, пептидов и аминокислот из рыбы, которая подходит для производства пищевых продуктов. Кроме этого, также известны способы получения масла/жира как из растительного, так и из животного сырья.
В соответствии с аспектом а), цель настоящего изобретения заключается в разработке способа получения безбелкового гидролизата при использовании природных ферментов без добавления каких-либо веществ неприродного происхождения. Этот аспект отличает настоящее изобретение от других способов, в которых используют ферменты из большого числа различных источников, например из бактериальных культур и т.п.
Такая цель также предусматривает процесс получения продукта, совершенно не содержащего белка и ДНК, а также других аллергенных соединений, без отрицательного влияния на утилизацию сырья. Такой способ также предусматривает уменьшение количества жира в конечном продукте до такого низкого значения, которое устраняет недостатки использования рыбного сырья. Предполагается производство такого продукта, который может применяться во многих областях, где использование продуктов, производимых известными способами, ограничено или невозможно из-за их жиросодержания.
Цель изобретения также предусматривает полную утилизацию сырья и минимизацию экологических нагрузок, связанных с производством.
Таким образом, в соответствии с аспектом а) изобретение относится к способу выделения пептидов/аминокислот и масла/жира из белоксодержащего сырья, отличающийся тем, что он включает следующие стадии:
а. измельчение сырья;
b. нагревание измельченного сырья до температуры в интервале 40-62°С, предпочтительно 45-58°С;
с. необязательное выделение масла/жира из сырья до и/или после стадии нагревания с целью получения первого масляного продукта;
d. добавление воды, имеющей примерно такую же или ту же температуру, что и сырье и значение рН, установленное в результате добавления кальция;
е. гидролиз сырья с помощью эндогенных ферментов с целью получения гидролизата;
f. необязательно добавление регулятора рН для поддержания желаемого значения рН гидролизата, проводимое на стадии гидролиза;
g. нагревание гидролизата до 75-100°С, предпочтительно 85-95°С;
h. удаление крупных частиц из гидролизата, включающих негидролизованные белки, которые могут быть возвращены на стадию гидролиза;
i. необязательное выделение смеси жир/масло с целью получения второго масляного продукта;
j. коагуляцию белков;
k. удаление коагулированных белков;
l. необязательное выделение смеси жир/масло с целью получения третьего масляного продукта;
m. необязательное концентрирование оставшихся аминокислот и короткоцепных пептидов;
n. необязательную сушку концентрата с целью получения короткоцепных (коротких) пептидов и аминокислот.
Предпочтительные воплощения способа согласно аспекту а) настоящего изобретения приведены во вспомогательных пунктах 2-6.
Способ согласно изобретению способствует получению пептидного и аминокислотного продукта с низким содержанием жира, предпочтительно менее 0,1%. Кроме этого, полученный продукт содержит природные минералы биологического происхождения. Полученный продукт содержит менее 1% соли.
В соответствии с пунктами 7-10 изобретение также относится к применению одного из способов по изобретению для производства биотехнологического продукта, фармацевтического продукта, пищевого продукта и кормового продукта.
Как указано в пункте 11, изобретение также включает применение способа по изобретению для производства гидроксиапатита.
Как указано и описано в пункте 12, настоящее изобретение также делает возможным производство аминокислот/пептидов способом по изобретению.
Как указано в пункте 13, с помощью способа по изобретению также обеспечивается получение гидроксиапатита, характеризующегося отсутствием в нем какого-либо аллергена и следов ДНК.
Кроме этого, в соответствии с пунктом 14 указывается, что с помощью способа по изобретению обеспечивается получение масла, характеризующегося отсутствием аллергенов и следов ДНК.
С одной стороны, настоящее изобретение решает проблему производства продуктов с широким спектром качественных характеристик, варьирующим от возможности их применения в пищевых продуктах до их использования в продуктах, удовлетворяющих, например, фармацевтическим требованиям.
С другой стороны, с помощью настоящего изобретения такая проблема решается использованием эндогенных ферментов из сырья и адаптацией технологических условий к таким ферментам.
Рассматриваемый способ существенно отличается от известных способов гидролиза тем, что его можно проводить или его проводят:
- в отсутствие каких-либо добавок, таких как хлороформ, с целью предотвращения нежелательного роста бактерий;
- без добавления гидроксида натрия;
- при возможности горячей или холодной регенерации системы масло/жир;
- с возможностью регулирования спектра свободных аминокислот и пептидов в конечном продукте в выбранном виде сырья для процесса в результате подбора специальных сырьевых материалов;
- с возможностью регулирования результатов процесса, касающихся аминокислотного и пептидного состава, с помощью использования нужных технологических параметров, таких как температура и рН;
- без добавления кислоты в ходе процесса гидролиза;
- при гибкой комбинации различных видов сырья;
- с использованием адаптированной стадии концентрации для сепарации фракций продукта;
- путем удаления белков и крупных пептидов, которые не полностью гидролизуются путем коагуляции;
- в результате фильтрации и отделения коагулированных белков,
- с использованием адаптированной концентрационной технологии,
- с использованием менее длительной стадии гидролиза,
и в результате получают продукт, содержащий минералы и микронутриенты биологического происхождения.
В соответствии с аспектом b) цель настоящего изобретения состоит в разработке способа производства белкового продукта, содержащего свободные аминокислоты, а также пептиды с короткими и длинными цепочками, базирующегося на использовании природных ферментов без введения каких-либо веществ искусственного происхождения. В результате этого настоящее изобретение отличается от других способов, в которых используют ферменты из большого числа различных источников, например бактериальные культуры и т.п.
Такой способ также предусматривает уменьшение количества жира в конечном продукте до такого низкого значения, которое устраняет недостатки использования рыбного сырья. Предполагается производство такого продукта, который может применяться во многих областях, где использование продуктов, производимых известными способами, ограничено или невозможно из-за содержащегося в них жира.
Цель изобретения также предусматривает полную утилизацию сырья и минимизацию экологических нагрузок, связанных с производством.
В соответствии с изложенным в пункте 15 предусматривается способ регенерации белкового продукта, содержащего пептиды и свободные аминокислоты из одного или нескольких белоксодержащих видов сырья, отличающийся тем, что он включает следующие стадии:
а. измельчение сырья;
b. нагревание измельченного сырья до температуры в интервале 40-62°С, предпочтительно 45-58°С;
с. необязательное выделение масла/жира из сырья до и/или после стадии нагревания с целью получения первого масляного продукта;
d. добавление воды, имеющей примерно такую же или ту же температуру, что и сырье, и значение рН, установленное в результате добавления кальция;
е. гидролиз сырья с помощью эндогенных ферментов с целью получения гидролизата;
f. необязательно добавление на стадии гидролиза регулятора рН, например кальция, азота или костной муки, для поддержания желаемого значения рН гидролизата,
g. нагревание гидролизата до 75-100°С, предпочтительно 85-95°С;
h. удаление крупных частиц из гидролизата, включающих негидролизованные белки;
i. необязательное выделение жира/масла с целью получения второго масляного продукта;
j. удаление белков и длинных пептидов;
k. концентрацию оставшихся аминокислот и пептидов;
l. возвращение белков и длинных пептидов в концентрат с целью получения белкового продукта;
m. необязательную сушку белкового продукта с целью получения сухого продукта, содержащего белки, свободные аминокислоты, а также короткие и длинные пептиды.
В прилагаемых подпунктах 16-22 описаны предпочтительные варианты осуществления способа по изобретению согласно аспекту b).
Белковый продукт, полученный способом по изобретению, отличается тем, что содержит 5-95 мас.%, предпочтительно 30-60 мас.% свободных аминокислот, тогда как оставшиеся 95-5% приходятся на белки и минералы, причем минералы являются природными продуктами биологического происхождения.
Кроме этого, белковый продукт содержит жир в количестве менее 0,5 мас.% и имеет низкое содержание соли, обычно менее 1 мас.%.
Как указано в соответствующих пунктах 23, 24 и 25, настоящее изобретение также включает применение способа по изобретению для производства ветеринарного медицинского продукта, пищевого продукта и кормового продукта.
Как описано в пункте 26, изобретение также относится к маслу, отличающемуся тем, что оно представляет собой первый масляный продукт, полученный по способу согласно изобретению, имеющий качество пищевого продукта.
С одной стороны, настоящее изобретение в соответствии с аспектом b), помимо прочего, решает проблему производства продуктов с широким спектром качественных характеристик, варьирующим от возможности их применения для производства пищевых продуктов до использования продуктов фармацевтического качества.
С другой стороны, в соответствии с аспектом b) с помощью настоящего изобретения такая проблема решается использованием эндогенных рыбных ферментов и адаптацией технологических условий к таким ферментам.
Рассматриваемый способ существенно отличается от известных способов гидролиза тем, что его можно проводить или его проводят:
- в отсутствие каких-либо добавок, таких как хлороформ, способствующих предотвращению нежелательного роста бактерий;
- без добавления гидроксида натрия;
- при возможности горячей или холодной регенерации системы масло/жир;
- с возможностью регулирования спектра свободных аминокислот и пептидов в конечном продукте в выбранном виде сырья для процесса в результате подбора специальных сырьевых материалов;
- с возможностью регулирования результатов процесса, касающихся аминокислотного и пептидного состава с помощью использования нужных технологических параметров, таких как температура и рН;
- без добавления кислоты в ходе процесса гидролиза;
- при гибкой комбинации различных видов сырья;
- с использованием адаптированной стадии концентрации для сепарации фракций продукта;
- с использованием адаптированной концентрационной технологии, а также
- в результате использования адаптированной технологии концентрирования;
- использования менее длительной стадии гидролиза;
в результате чего получают продукт, содержащий минералы и микронутриенты биологического происхождения.
Описанные выше способы согласно аспектам а) и b) представляют собой естественный гидролиз белков с целью получения сухих конечных продуктов с различным составом коротких пептидов и свободных аминокислот. В результате осуществления процесса получают продукты, содержащие 5-100% свободных аминокислот, необязательно в отсутствие белков и пептидов с длинной цепочкой (аспект (а)). Кроме этого, в таких способах описывается выделение масла/жира.
В соответствии с аспектом с) цель настоящего изобретения состоит в разработке способа производства белкового гидролизата, базирующегося на использовании природных ферментов без введения каких-либо веществ искусственного происхождения. Такой подход отличается от других способов, в которых используют ферменты из большого числа различных источников, например бактериальные культуры и т.п.
Кроме этого, цель настоящего изобретения состоит в том, чтобы способ согласно аспекту с) обеспечивал получение продукта, совершенно не содержащего белка и ДНК, а также других аллергенных соединений, без отрицательного влияния на утилизацию сырья. Такой способ также предусматривает уменьшение количества жира в конечном продукте до такого низкого значения, который устраняет недостатки использования рыбного сырья. Предполагается производство такого продукта, который может применяться во многих различных областях, где использование продуктов, производимых известными способами, ограничено или невозможно из-за содержащегося в них жира.
Цель изобретения также предусматривает полную утилизацию сырья и минимизацию экологических нагрузок, связанных с производством.
Таким образом, согласно аспекту с) изобретения в пункте 27 раскрыт способ регенерации пептидов/аминокислот и системы масло/жир из белоксодержащего сырья, отличающийся тем, что он включает следующие стадии:
а. измельчение сырья;
b. нагревание измельченного сырья до температуры в интервале 40-62°С, предпочтительно 45-58°С;
с. необязательное выделение масла/жира из сырья до и/или после стадии нагревания с целью получения первого масляного продукта;
d. добавление воды, имеющей примерно такую же или ту же температуру, что и сырье, и значение рН, установленное в результате добавления кальция;
е. гидролиз сырья с помощью эндогенных ферментов или ферментов из аналогичных сырьевых источников, предпочтительно из холоднокровных разновидностей, с целью получения гидролизата;
f. необязательно добавление на стадии гидролиза регулятора рН для поддержания желаемого значения рН гидролизата,
g. удаление твердых частиц и негидролизованных белков, которые могут возвращаться из гидролизата на стадию гидролиза;
h. периодическое или непрерывное выделение жира/масла с целью получения второго масляного продукта;
i. необязательную обработку гидролизата, препятствующую росту микроорганизмов, предпочтительно обработку УФ-облучением;
j. выделение желаемой молекулярно-массовой фракции пептидов/аминокислот методом мембранной фильтрации, предпочтительно переточного типа;
k. направление частей гидролизата, не проникающих через мембранный фильтр в пункте j обратно на стадию гидролиза, проводимую на стадии е;
l. концентрацию и необязательную сушку пермеата с целью получения смеси из пептидов и аминокислот;
m. полное или частичное возвращение дистиллята со стадии концентрации на проникающую сторону мембранного фильтра.
В прилагаемых подпунктах 28-31 описаны предпочтительные варианты осуществления способа согласно изобретению.
Термин «мембранный фильтр» в контексте описания используется для обозначения мембранно-подобных фильтров, таких как мембранные фильтры, осмотические фильтры, ультрафильтры, электростатические фильтры, фильтры с поперечным потоком и т.п. Предпочтительно, чтобы такие фильтрующие средства характеризовались величиной отсечки, меньшей или равной 10000 дальтон.
Кроме этого, в пункте 32 раскрывается способ гидролиза одного или нескольких видов сырья, содержащих белок, и выделения аминокислот/пептидов, который отличается тем, что гидролиз проводят с использованием эндогенных ферментов белоксодержащего сырьевого материала или материалов, а также тем, что гидролизат пропускают через мембранный фильтр, причем пептиды/аминокислоты проходят с потоком пермеата, тогда как активные ферменты непрерывно разрушают белковые остатки, осажденные на поверхности мембраны, а также тем, что ферменты совместно с ретентатом возвращают на стадию гидролиза.
Как раскрыто в пункте 33, другим отличительным признаком изобретения является способ выделения пептидов и аминокислот из гидролизной смеси, который отличается тем, что гидролизную смесь, содержащую активные ферменты, аминокислоты, пептиды и непревращенные белки, пропускают через мембранный фильтр, причем аминокислоты и любые пептиды отфильтровываются, а присутствующие активные ферменты обеспечивают распад белков, осажденных на мембранном фильтре.
В соответствии с пунктами 34-37, изобретение также включает применение одного из способов согласно изобретению для производства фармацевтического продукта, биотехнологического продукта, пищевого продукта и кормового продукта.
Как указывается в пункте 38, изобретение также включает применение способа согласно изобретению для производства гидроксиапатита.
Кроме этого, как описано в пункте 39, изобретение относится к аминокислотам/пептидам, полученным по способу согласно изобретению и отличающимся тем, что они не содержат аллергенов и следов ДНК.
Согласно пункту 40 изобретение также относится к маслу, полученному способом по изобретению и отличающемуся тем, что оно не содержит аллергенов и следов ДНК.
Наконец, в соответствии с пунктом 41 изобретение относится к гидроксиапатиту, полученному способом по изобретению и отличающемуся тем, что он не содержит аллергенов и следов ДНК.
С одной стороны, в соответствии с аспектом с) в настоящем изобретении решается проблема получения продуктов с широким спектром качества, который может варьировать от их использования в производстве пищевых продуктов до их использования в продуктах, удовлетворяющих, например, фармацевтическим требованиям.
С другой стороны, в настоящем изобретении такая проблема решается использованием эндогенных ферментов сырья и адаптацией технологических условий таким ферментам.
В соответствии с аспектом с) настоящее изобретение объединяет использование эндогенных ферментов с методикой регенерации молекул специального размера из систем от простых аминокислот до крупных пептидов размером несколько менее 10000 дальтон.
Настоящее изобретение включает удерживание ферментов в процессе ферментации, при отделении выделившихся аминокислот и пептидов.
Кроме этого, настоящее изобретение предусматривает возможность проведения непрерывного процесса гидролиза при введении дополнительного количества сырья в ходе процесса.
Рассматриваемый способ существенно отличается от известных способов гидролиза тем, что его можно проводить или его проводят:
- в отсутствие каких-либо добавок, таких как хлороформ, предотвращающих нежелательный бактериальный рост;
- без добавления гидроксида натрия;
- при возможности горячей или холодной регенерации безбелкового и стерильного масла/жира морских животных;
- с возможностью регулирования спектра свободных аминокислот и пептидов в конечном продукте в выбранном виде сырья для процесса в результате подбора специальных сырьевых материалов;
- с возможностью регулирования результатов процесса, касающихся аминокислотного и пептидного состава, с помощью использования нужных технологических параметров, таких как температура и рН;
- без добавления кислоты;
- при гибкой комбинации различных видов сырья;
- в результате использования адаптированной стадии концентрации для выделения фракций продукта; а также
- при использовании непрерывного процессе ферментного разложения;
- без коагуляции белков и/или пептидов при использовании кислоты или основания;
- в результате классификации полученных пептидов по размеру;
в результате чего получают продукт, содержащий минералы и микронутриенты биологического происхождения.
Таким образом, предусматривается способ регенерации смеси пептидов и аминокислот, минералов и масла или жира из белковых материалов, предпочтительно происходящих из водных организмов.
Известные способы отличаются от настоящего изобретения совершенно иным методом получения рыбьих белков, которые также присутствуют в различных фракциях, содержащих пептиды и аминокислоты. Технологические условия также существенно отличаются от известного уровня техники, и в настоящем изобретении исключаются использованием экзогенных ферментов. Кроме этого, как указано в цитированном выше материале, высококачественное масло/жир морских животных в настоящем изобретении получают в результате разработки специального метода, который не описан в уровне техники.
Раскрытый способ представляет собой естественную ферментацию белков с целью получения сухих конечных продуктов или жидких продуктов, содержащих различные количества пептидов и свободных аминокислот. Такой способ обеспечивает получение готовых продуктов, которые необязательно содержат 5-100% свободных аминокислот. Рассматриваемый продукт не содержит аллергенов и следов ДНК. Продукт содержит очень небольшие количества жира и биологических микронутриентов, обычно менее 0,1%. Способ согласно изобретению обеспечивает получение продукта, чрезвычайно полезного в качестве культуральной среды для всех видов культур, включая клетки высших организмов.
Настоящее изобретение дает возможность проведения процесса без использования гидроксида натрия, присутствие которого создает проблемы при производстве аминокислот и пептидов в промышленном масштабе. Кроме этого, соотношение воды может варьировать в большей степени, чем в известных способах, при этом в большем масштабе может меняться массовое процентное содержание свободных аминокислот.
По сравнению с известными способами в настоящем изобретении используют как дробленый, так и недробленый материал, при этом не добавляют ферментирующий препарат, а используют природные ферменты, уже присутствующие в сырье. Таким образом, используются эндогенные ферменты сырого белкового материала, что обеспечивает проведение гидролиза более устойчивым и менее дорогостоящим способом. Кроме этого, условия должны непосредственно адаптироваться к активности эндогенных ферментов, что также отличается от известных способов.
Другая производственная проблема, существующая в этой области промышленности, состоит в том, что экзогенные ферменты являются дорогостоящими материалами и могут иметь различные качественные характеристики. В настоящем изобретении такая проблема решается рециркуляцией эндогенных ферментов.
Кроме этого, активные ферменты обладают специальным чистящим действием. Поскольку они удерживаются на фильтре, такие ферменты воздействуют на нефильтрованные белки и пептиды. Ферменты способствуют распаду таких материалов и поэтому обладают большим сроком службы по сравнению с традиционными способами фильтрации, до настоящего времени используемыми в известных процессах гидролиза. Все это обеспечивает значительные преимущества в том, что касается стоимости, срока службы и эффективности фильтров, качества продуктов и степени утилизации системы и процесса.
Кроме этого, в способе описывается регенерация масел/жира, а также твердых материалов. Одним из твердых веществ, которые могут образовываться с помощью способа настоящего изобретения, является гидроксиапатит. Гидроксиапатит используют, например, в биохроматографии и других процессах сепарации биологических объектов, в ЯМР и других способах детекции, и, таким образом, это вещество является коммерчески привлекательным побочным продуктом процесса.
Выбор способа и технологических параметров определяет природу образующегося конечного продукта. Таким образом, становится возможной адаптация продуктов к требованиям потребителя.
Фиг.1 изображает первый вариант установки, на которой осуществляют способ гидролиза согласно аспекту а).
Фиг.2 изображает второй вариант установки, на которой осуществляют процесс гидролиза согласно аспекту b).
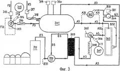
Фиг.3 изображает третий вариант установки, на которой осуществляют процесс гидролиза согласно аспекту с).
Варианты осуществления способов согласно аспектам а) и b) изобретения далее более подробно разъясняются со ссылкой на фиг.1 и 2 соответственно.
Сырье прокачивается из резервуара 101;201 через измельчительную систему 102;202, которая обеспечивает желаемое дробление сырья. Масло/жир из сырья могут выделяться до начала процесса ферментации. Так, например, может осуществляться способ холодной регенерации масла. Также можно не выделять масло до ферментации. В этом случае сырье прокачивают непосредственно в теплообменник 105;205 с байпасным потоком D1;D2.
Холодное выделение масла осуществляют, используя следующие операции:
1. центрифугирование сырья и разделение частиц жидкости и твердого вещества на две фракции, например, в декантирующей центрифуге 103;203;
2. выделение масла из жидкофазного потока А1;А2 с использованием, например, сепаратора 104;204;
3. смешивание потока твердой фазы В1;В2 и тяжелой фазы со стадии разделения и нагнетание потока С1;С2 в ферментер;
4. причем масляная фаза из сепарационного потока D1;D2 может прокачиваться в резервуар 110;210 через стерильный фильтр 109;209 и вследствие этого не требует дополнительной очистки для получения материала пищевого качества.
Материалы могут прокачиваться через встроенный теплообменник непрерывного действия 105;205 или теплообменник периодического действия в бродильный чан 106;206. Бродильный чан также может использоваться для подогрева, если эта операция не осуществляется в теплообменнике перед перекачиванием материалов. К сырью добавляют поток теплой воды Е1;Е2 с установленным значением рН, который нагревают в результате пропускания через теплообменник 108;208 примерно до температуры проведения ферментации. Корректировку рН предпочтительно проводить пропусканием воды через фильтрующую среду, выделяющую кальций 107;207.
В ходе процесса в ферментере с помощью сенсоров 111,111'; 211,211' или другими методами контролируют температуру и рН. Желаемое значение рН в ходе процесса устанавливают с использованием костной муки или кальция, которые добавляют из хранилища 112,212. Для регулирования рН в ходе процесса также может использоваться азот 113,213.
После завершения ферментации гидролизат предпочтительно нагревают, пропуская через теплообменники 114;214, в результате чего происходит активация ферментов.
Если гидролизат содержит кости или другие твердые частицы, их предпочтительно удаляют с использованием ситового устройства 115;215. Твердые частицы, поток F1;F2, может разделяться на две или более фракции с помощью флотации 116;216. Тяжелая фракция 117;217 состоит из костей (гидроксиапатит), которые могут высушиваться и/или использоваться до стадии регулирования рН, поток Н1;Н2. Легкие фракции, поток G1;G2, главным образом состоят из белков, не подвергнутых гидролизу.
Легкая фракция G1 может быть возвращена в дробилку 102, как это изображено на фиг.1, и используется в качестве сырья для нового процесса гидролиза или отводится в виде побочного продукта.
Согласно аспекту b) настоящего изобретения, изображенному на фиг.2, легкие фракции G2 могут пропускаться отдельно и смешиваться с концентратом из обогатительной установки 222. С другой стороны, они могут высушиваться в виде отдельного продукта.
Жир, остающийся после первого отделения, выделяют с помощью, например, трехфазного сепаратора 118;218. Масло/жировой поток I1, I2 подвергают фильтрации на фильтре 119;219, и его можно подавать в резервуар 120;220 для необязательной последующей дополнительной обработки и т.п.
Как показано на фиг.1, поток гидролизата J1 направляют в смеситель 121, в который добавляют кислоту 122 (предпочтительно фосфорную кислоту) до рН<5. После этого добавляют кальций 123, в результате чего происходит агломерация длинных пептидов и бе


