Устройство для электропитания газоразрядных ламп

Иллюстрации

Показать все

Реферат

 

Н. И. Арчаков, В. Б, Воскресенский и Э. (72) Авторы изобретения

- 1

1 г

l вского

Харьковский авиационный институт им. пр (7 E ) Зая витель (54) УСТРОЙСТВО ДЛЯ ЭЛЕКТРОПИТАНИЯ ГАЗОРАЗРЯДНЫХ

ЛАМП

Изобретение относится к злектротех нике и может быть использовано в осветительных установках с газоразрядными лампами.

Известно устройство для электропитания газоразрядных ламп, содержащее тиристорный регулятор напряжения, выпрямитель и стабилизатор напряжения (1 1.

Однако это устройство не обеспечивает требуемого качества освещения, так как при фазном регулировании из-за увеличения пауз а питании ламп уменьшается их светоотдача.

Наиболее близким к изобретению является устройство для электропитания газоразрядных ламп, содержащее понижающий трансформатор, нод" ключенный первичной обмоткой к выводам для присоединения к сети питания, а вторичной обмоткой соединенный с выпрямителем, к выходу которого подключен транзисторный инвертор напряжения, выходные о6мотки которого подключены к выводам для присоединения газоразрядной лампы.

Это устройство обеспечивает высокую светоотдачу ламп за счет питания их током высокой частоты, генерируемои транзисторным инвертором (2 ).

Основным недостатком устройства является то, что первичное напряжетО ние, а следовательно и частота инвертора неизвестны. Это исключает возможность выбора оптимального режима работы ламн и введение автомати ческого регулирования светового not$ тока лампы путем воздействия на частоту питающего напряжения,. которое позволяет сравнительно просто решить задачу по автоматическому поддержанию заданной освещенности. Другой недостаток известного устройства — появление перенапряжений в ключевых элементах а моменты нереключения транзисторове

66787 4

3 8

Цель изобретения " повышение качества освещения.

Поставленная цель достигается тем, что устройство для электропита.— ния гаэоразрядных ламп, содержащее понижающий трансформатор, вторичная обмотка которого через выпрямитель подключена к входу транзисторного инвертора, три выходные обмотки которого подключены к выводам для присоединения газоразрядной лампы, а обмотка поджига входом подключена к выводу для присоединения к источнику импульсов поджига, снабжено тиристорным регулятором напряжения, блоком питания, датчиком освещенности, усилителем постоянного тока и генератором импульсов управления, причем первичная обмотка понижающего трансформатора через тиристорный регулятор напряжения подключена к выводам для присоединения к сети питания, к которым подключен вход блока питания, соединенного своим выходом с датчиком освещенности, с усилителем постоянного тока и с генератором импульсов управления, выход датчика освещенности через усилитель постоянного тока подключен ко входу генератора импульсов управления, выход которого подключен к управляющему входу тиристорного регулятора напряжения.

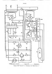
На чертеже представлена принципиальная электрическая схема устройства.

Устройство содержит понижающий трансформатор 1, первичная обмотка которого подключена через тиристорный регулятор 2 напряжения к выводам для присоединения к сети переменного тока. Вторичная обмотка понижающего трансформатора 1 подключена к выпрямительному мосту 3, выход которого подключен к сглаживающему конденсатрру 4 и к входу транзисторного инвертора 5, состоящего из транзисторов б и 7, резистора 8, трансформатора с коллекторными обмотками 9 и 10

У обмотками 11 и 12 обратной связи, с обмоткой 13 поджига н с выходными обмотками 14-16, выводы которых подключены к газоразрядной лампе 17.

Блок 18 питания, состоящий иэ трансформатора 19, выпрямительного моста

20, сглаживающего конденсатора 21 и

Ф стабилизатора, выполне:1ного с использованием интегрального элемента 22, конденсатора 23, резин."оров 24-27 и

5 !

О

39

55 регулируемого резистора 28, входом подключен к выводам для присоединения к сети переменного тока, выходом соединен датчиком 29 освещенности, с уси лителем 30 постоянного тока, состоящим из транзистора 31, резисторов 32, 33, регулируемого сопротивления 34 и диода 35, и с генератором, состоящим из транзистора 36, резисторов 37, 38, 39 и конденсатора 40. Выход датчика

29 освещенности подключен через усилитель 30 постоянного тока к входу . генератора импульсов управления, выход которого соединен с управляющим входом тиристорного регулятора 2 напряжения. В качестве датчика освещенности выбран чувствительный фотбрезистор, сигналы которого поступают на усилитель 30 постоянного тока. Эти сигналы управляют работой генератора

36 импульсов управления. Для выбора режима работы по постоянному току датчика 29 освещенности усилителя 30 постоянного тока и генератора служит переменный резистор 34 и подбираемые при наладке резисторы 32 и 37. В зависимости от величины и фазы тока, поступающего на управляющий вход тиристорного регулятора 2, с выхода генератора осуществляют регулирование величины переменного напряжения сети, которое после трансформации с помощью трансформатора 1 и выпрямления поступает на вход транзисторнот го инвертора 5. Газоразрядная лампа

17 питается налряжением повьппенной частоты, зависящей в конечном счете от величины сигнала на выходе дат" чика 29 освещенности.

При уменьшении освещенности на рабочем месте, где установлен датчик

29 освещенности, его сопротивление растет, что приводит к увеличению коллекторного напряжения на входе усилителя 30 постоянного тока и к более быстрому заряду конденсатора 40, это приводит к такому изменению частоты и фазы управляюп1их импульсов генератора, при котором регулятор 2 включается раньше, и переменное напряжение возрастает. После его выпрямления происходит прямое воэдейст вие постоянного напряжения на частоту выходных колебаний инвертора 5.

Питание лампы напряжением повьппенной частоты увеличивает ее световую отдачу, уменьшает запреты на изготовление пускорегулирующей аппаратуры и потери мощности в ней. Существен866787 6 освещения, оно снабжено тиристорным регулятором напряжения, блоком йитания, датчиком освещенности, усилителем постоянного тока и генератором импульсов управления, причем первичная обмотка понижающего трансформатора через тиристорный регулятор напряжения подключена к выводам для присоединения к сети питания, к ко1р торым подключен вход блока питания, соединенного своим выходом с датчиком освещенности, с усилителем постоянного тока, и с генератором .импульсов управления, выход датчика ост

1 вещенности через усилитель постоянного тока подключен ко входу гене ратора импульсов управления, выход которого подключен к управляющему входу тиристорного регулятора напря20 ио уменьшается. зрительная утомляемость человека, что создает дополнительный положительный эффект в виде роста производительности труда и улучшения гигиенических условий в помещениях и на рабочих местах и обеспечивает достижение определенного технико-экономического эффекта.

Изменение частоты генерируемой инвертором 5 осуществляют плавное регулирование яркости свечения лам" пы 17. Уровень освещенности может быть задан при помощи регулируемых сопротивлений 28 и 34.

Формула изобретения

Устройство для электропитания газоразрядвых ламп, содержащее понижающий трансформатор, вторичная обмотка которого через выпрямитель подключена к входу транзисторного инвертора, подключенного выходной обмоткой к выводам для присоединения газоразрядной лампы, о т л и ч а ю щ е е с я тем, что, с целью павыаения качества

Источники информации, принятые во внимание при экспертизе

1. Авторское свидетельство СССР

У 680206.

2. Фугенфиров И. И. Электрические схемы с гаэоразрядными лампами. М., "Энергия", 1974, с. 240"244.