PatentDB.ru — поиск по патентным документам

Кристоф ШЕФФОЛЬД (DE)

Изобретатель Кристоф ШЕФФОЛЬД (DE) является автором следующих патентов:

Способ очистки поверхностей электродов

Способ очистки поверхностей электродов

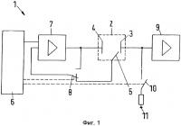
Использование: для очистки поверхностей электродов. Сущность изобретения заключается в том, что в измерительной ячейке для размещения электролита электродами в течение первого отрезка времени на электроды подают постоянное напряжение с заданной полярностью, а в течение следующего за ним второго отрезка времени на электроды подают постоянное напряжение с обратной полярностью, при этом значение н...

2572050