PatentDB.ru — поиск по патентным документам

Иллюстрации к патенту 220710

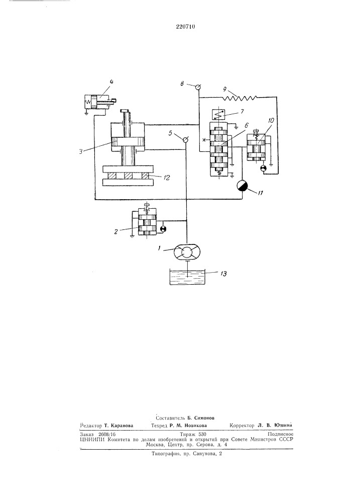
Устройство для регулирования прижима диска доводочного станка

Устройство для регулирования прижима диска доводочного станка (патент 220710)