PatentDB.ru — поиск по патентным документам

Иллюстрации к патенту 2504818

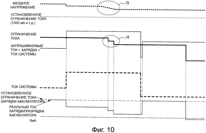
Устройство и способ управления электропитанием

Устройство и способ управления электропитанием (патент 2504818)