Иллюстрации к патенту
319920
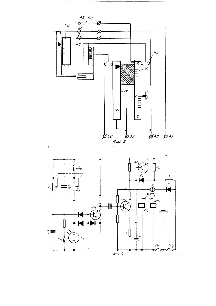
Устройство для установки экспозиции в зеркальн151х