PatentDB.ru — поиск по патентным документам

Иллюстрации к патенту 2605640

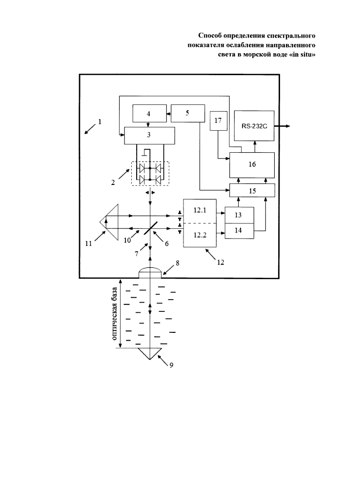
Способ определения спектрального показателя ослабления направленного света в морской воде "in situ"

Способ определения спектрального показателя ослабления направленного света в морской воде "in situ" (патент 2605640)