Система управления потоком с использованием погружного насоса и скважинного сепаратора и способ эксплуатации скважинного сепаратора (варианты)
Иллюстрации
Показать всеГруппа изобретений относится к скважинным системам сепарации нефти и воды. Более конкретно, настоящее изобретение относится к автоматической работе скважинной системы сепарации нефти и воды для поддержания предпочтительных рабочих параметров системы. Обеспечивает повышение надежности работы системы и эффективности сепарации нефти и воды. Сущность изобретений: система с электрическим погружным насосом и скважинным сепаратором для разделения нефти и воды, расположенными в скважине, содержит регулируемый клапан, расположенный на выпускном водяном патрубке сепаратора; первый датчик давления, расположенный в непосредственной близости с по меньшей мере одним всасывающим патрубком насоса, рядом с впускным патрубком сепаратора и рядом с забоем скважины; и контроллер, находящийся в сигнальном сообщении с первым датчиком давления и в оперативном сообщении с клапаном, при этом контроллер выполнен с возможностью закрывать клапан при пуске насоса и открывать клапан, когда давление, измеренное по меньшей мере одним датчиком, достигнет выбранного уровня. 5 н. и 17 з.п. ф-лы, 3 ил.
Реферат
Область изобретения
Настоящее изобретение относится к скважинным системам сепарации нефти и воды. Более конкретно, настоящее изобретение относится к автоматической работе скважинной системы сепарации нефти и воды для поддержания предпочтительных рабочих параметров системы.
Предшествующий уровень техники
Известны системы добычи углеводородов, содержащие комбинации электрических погружных насосов (ЭПН) и скважинного сепаратора для разделения нефти и воды (ССНВ). В эксплуатационных системах с ЭПН/ССНВ и ЭПН, и ССНВ расположены в скважине, пробуренной сквозь подземные пласты. Скважина обычно имеет расположенную в ней стальную трубу или обсадную колонну, проходящую от поверхности земли до глубины ниже, чем глубина самого глубокого пласта, из которого следует извлечь флюид, или в который следует закачать флюид.
ЭПН обычно является центробежным насосом, приводимым во вращение электродвигателем. Всасывающая сторона ЭПН находится в гидравлическом сообщении с одним или более подземным пластом, из которого извлекают флюид ("продуктивный пласт" или "продуктивная зона"). Выпускная или нагнетательная сторона ЭПН находится в гидравлическом сообщении с входной стороной ССНВ. ССНВ имеет два выхода, один для воды, сепарированной из флюида, извлеченного из продуктивного пласта, а другой - для флюида, оставшегося после сепарирования воды. Обычно, выход для сепарированной воды находится в гидравлическом сообщении с одним или более пластом, который используется для утилизации воды ("поглощающий пласт" или "зона нагнетания").
ССВН обычно является гидроциклонным сепаратором или сепаратором центробежного типа. Гидроциклонный сепаратор содержит устройства, которые заставляют текущий через них флюид двигаться с высокой скоростью по закрученной траектории, чтобы более плотная вода сместилась в радиально внешний участок сепаратора. Менее плотный флюид, состоящий в первую очередь из нефти, в своем движении ограничен по существу траекторией вдоль радиального центра сепаратора. Центробежный сепаратор обычно приводится в действие двигателем, который может быть тем же двигателем, который приводит в действие ПЭН, или другим. Устройство в центрифуге использует энергию вращения двигателя для приведения флюидов, поступающих в центрифугу, во вращение с высокой скоростью, в результате чего вода и нефть разделяются так же, как и в гидроциклонном сепараторе.
Для получения наибольших выгод от использования эксплуатационных систем ЭПН/ССНВ желательно управлять ЭПН так, чтобы количество флюида, проходящего через систему ЭПН/ССНВ, было равно расходу, с которым продуктивный пласт может отдавать флюид. Желательно также управлять работой ССНВ так, чтобы количество флюида, закачиваемого в принимающий пласт, не превышало количества, которое этот пласт может принять или, альтернативно, чтобы расход флюида через ССНВ не превышал его сепарирующей способности. В последнем случае нефть может уходить через выход для воды и попадать в поглощающий пласт.
Известны системы автоматического управления ЭПН, управляющие рабочей скоростью ЭПН для перемещения соответствующего количества флюида. См., например, патент США №5996960, выданный Shaw и др. Система, раскрытая в этом патенте, не предусматривает какого-либо управления выходом флюида из ССНВ или какого-либо отдельного управления скоростью флюида, выходящего из водяного выходного отверстия ССНВ.
Сущность изобретения
Одним аспектом настоящего изобретения является способ эксплуатации скважинного сепаратора для разделения нефти и воды и электрического погружного насоса в скважине. Способ по этому аспекту изобретения содержит этапы, на которых измеряют давление флюида в непосредственной близости с по меньшей мере всасывающим патрубком насоса и рядом с входным патрубком сепаратора и в забое скважины. На водяном выходном патрубке сепаратора измеряют расход и/или давление. Скоростью насоса и ограничителем на водяном выходном патрубке управляют так, чтобы поддерживать оптимальный расход флюида и оптимальный расход воды, закачиваемой в пласт.
Система управления потоком для использования с электрическим погружным насосом и скважинным сепаратором для разделения нефти и воды, помещенными в скважину, согласно другому аспекту настоящего изобретения содержит управляемый клапан, расположенный на водяном выпускном патрубке сепаратора. С этим водяным выпускным патрубком оперативно соединен датчик давления и/или расходомер. С датчиком давления и/или расходомером для передачи сигналов соединен контроллер, который также оперативно соединен с клапаном. Контроллер выполнен с возможностью управлять клапаном для поддержания выбранного давления и/или выбранного расхода через водяной выходной патрубок.
Способ эксплуатации скважинного сепаратора для разделения нефти и воды и электрического погружного насоса в скважине, согласно другому аспекту настоящего изобретения, содержит этапы, на которых измеряют параметр, связанный с наличием нефти в воде, и уменьшают расход воды через водяной выпускной патрубок сепаратора в пласт, если измеренный параметр указывает на присутствие нефти в отделенной воде.
Другие аспекты и преимущества изобретения будут очевидны из нижеследующего описания и приложенной формулы.
Краткое описание чертежей
Фиг.1 - схематическое представление примера системы насос/сепаратор по настоящему изобретению, помещенной в скважину.
Фиг.2 - более подробное изображение системы по фиг.1.
Фиг.3 - схематическая диаграмма примера наземного устройства сбора данных, подачи питания и управления.
Подробное описание
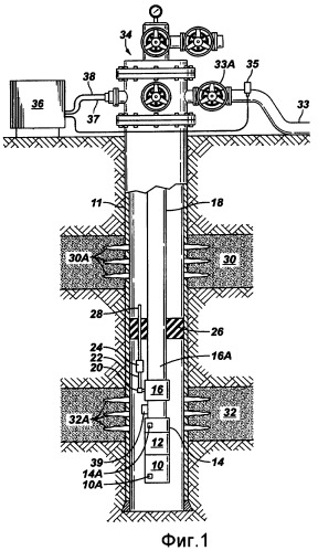
На фиг.1 показано схематическое представление примера эксплуатационной системы, содержащей электрический погружной насос ("ЭПН"), соединенный со скважинным сепаратором для разделения нефти и воды ("ССНВ"). Скважина, пробуренная сквозь подземные формации, включая продуктивный пласт 32 и пласт для утилизации воды или "поглощающий пласт" 30, имеет трубу или обсадную колонну 11, проходящую от устья 34 скважины на поверхности до забоя скважины. Обсадная колонна 11 обычно зацементирована на месте для гидроизоляции различных пластов и создания механической целостности скважины.
Эксплуатационная система, включая ЭПН, расположена внутри обсадной колонны 11 на выбранной глубине. ЭПН обычно содержит электродвигатель 10, например трехфазный двигатель переменного тока, соединенный с протектором 12. Датчик 10А двигателя, который может содержать чувствительные элементы (отдельно не показаны), такой как трехосевой акселерометр, может регистрировать вибрации, генерируемые двигателем 10. Данные измерений ускорений (вибрации) могут передаваться на поверхность для получения информации о рабочем состоянии двигателя 10. Датчик 10А двигателя также может содержать чувствительный элемент для измерения тока (отдельно не показан), данные от которого также могут передаваться на поверхность для получения информации о рабочем состоянии двигателя. Датчик 10А двигателя может также содержать датчик давления (отдельно не показан) для измерения давления флюида внутри обсадной колонны 11.
Вращение двигателя 10 передается через протектор 12 на центробежный насос 14. Всасывающий патрубок насоса 14 находится в гидравлическом сообщении с внутренней полостью обсадной колонны 11 так, что флюид, поступающий внутрь обсадной колонны 11 через перфорации 32А, расположенные напротив продуктивного пласта 32, засасывается всасывающим патрубком насоса и поднимается насосом 14 к поверхности. Датчик давления 14А может быть установлен в непосредственной близости с всасывающим патрубком насоса для измерения давления флюида. Назначение такого измерения давления флюида будет показано ниже.
Дебит насоса 14 может подаваться на впуск ССНВ 16. ССНВ 16 в этом примере может быть сепаратором центробежного типа. Ротор (отдельно не показан) внутри ССНВ 16 может приводиться во вращение двигателем 10, чтобы привести флюид, нагнетаемый в него насосом 14, во вращение с высокой скоростью, обеспечивая тем самым сепарацию нефти и воды во флюиде, закачиваемом из внутренней полости обсадной колонны 11. В других примерах можно использовать гидроциклонные сепараторы и, следовательно, использование ССНВ 16 центробежного типа в этом примере не является ограничением объема изобретения. ССНВ 16 содержит выпускной патрубок 16А для нефти, расположенный по существу в его радиальном центре. ССНВ 16 также содержит выпускной патрубок 22 для воды, расположенный по существу у радиальной кромки ССНВ 16.
Выпускной патрубок 16А для нефти соединен с эксплуатационной колонной 18, которая проходит к устью 34 скважины на поверхности. Таким образом, весь флюид, поступающий в эксплуатационную колонну 18 из выпускного патрубка 16А, подается на поверхность. Эксплуатационная колонна 18 проходит сквозь кольцевой уплотняющий элемент, именуемый пакером 26, который расположен по существу над продуктивным пластом 32 и под поглощающим пластом 30. Пакер 26 взаимодействует с внешней поверхностью эксплуатационной колонны 18 и внутренней поверхностью обсадной колонны 11, чтобы помимо других задач, гидравлически изолировать продуктивный пласт 32 от поглощающего пласта 30.
Специалистам понятно, что конфигурация, показанная на фиг.1, где поглощающий пласт 30 расположен над продуктивным пластом 32, не является единственной конфигурацией, для которой можно использовать систему ЭПН/ССНВ. В других примерах продуктивный пласт может быть расположен над поглощающим пластом. В таких конфигурациях расположение уплотняющего элемента (пакеров) может быть иным, и выпускной патрубок для воды может быть направлен вниз, а не вверх, как показано на фиг.1, тем не менее, принцип работы системы в такой конфигурации остается тем же, что и показанный на фиг.1. Соответственно, относительные глубины продуктивного пласта и поглощающего пласта не являются ограничением объема изобретения.
Выпускной патрубок 22 для воды может быть функционально соединен с расходомером и/или датчиком давления, в целом обозначенным позицией 20, чтобы можно было определить давление и/или расход флюида в выпускном патрубке 22 для воды. Назначение таких датчиков и измерений будет показано ниже. После расходомера и датчика 20 давления находится регулирующий клапан 24. Регулирующий клапан 24 может управляемо ограничивать или прерывать поток из выпускного патрубка 22 для воды. Выпускное отверстие регулирующего клапана 24 соединено с нагнетательной линией 28. Нагнетательная линия может проходить через соответствующее уплотненное сквозное отверстие в пакере 26 и заканчиваться внутри обсадной колонны 11 над пакером 26.
В некоторых примерах датчик 20 может содержать чувствительный элемент, определяющий наличие нефти в воде ("НВВ") (отдельно не показан). Чувствительный элемент НВВ может быть, например, фотоакустическим датчиком, ультразвуковым монитором частиц, волоконно-оптическим зондом флуоресценции или инфракрасным датчиком или комбинацией этих устройств. Как будет дополнительно пояснено ниже, если датчик 20 определяет какое-либо количество нефти в воде, возвращаемой в принимающий пласт, регулирующий клапан 24 может быть закрыт или частота вращения ССНВ может быть отрегулирована для уменьшения или устранения такой нефти в воде.
Поглощающий пласт 30 в этом примере расположен над пакером 26 и находится в гидравлическом сообщении с внутренней полостью обсадной колонны через перфорации 30А. Поэтому выпускной патрубок нагнетательной линии 28 находится в гидравлическом сообщении с поглощающим пластом 30 и гидравлически изолирован от продуктивного пласта 32. Регулирующий клапан 24 может приводиться в действие гидравлически с поверхности по гидравлической линии 38, как будет показано ниже со ссылками на фиг.3. Клапаны с гидравлическим приводом для использования в скважинах известны. См., например, патент США №6513594, выданный McCalvin и др., и переуступленный правопреемнику по настоящему изобретению. Следует понимать, что регулирующий клапан 24 не ограничивается гидравлическим приводом, как показано на фиг.1. В рамках настоящего изобретения, как два неограничивающих примера, можно использовать электрический и пневматический привод. Когда регулирующий клапан 24 полностью закрыт, весь выпуск из ССНВ 16 протекает через выпускной патрубок 16А для нефти, вверх по эксплуатационной колонне 18 и на поверхность.
Датчик давления и/или расходомер, показанный в целом позицией 35, можно установить в сборном трубопроводе 33 на поверхности. Сборный трубопровод 33 гидравлически соединен с эксплуатационной колонной 18, обычно через задвижку 33А, расположенную рядом с устьем 34 скважины. Таким образом, этот сборный трубопровод 33 действует как выпуск или выход из скважины. Альтернативно, датчик 35 можно установить в основании эксплуатационной колонны 18 (на выпускном патрубке 16А для нефти). В некоторых вариантах датчик 35 может включать датчик наличия твердых частиц в воде, такой как ультразвуковой монитор частиц. В некоторых примерах, как будет описано ниже, количеством флюида, выходящего из скважины можно управлять для уменьшения или устранения любых твердых частиц, определенных в добытом флюиде, входящем в эксплуатационную колонну 18.
Данные измерений от разных датчиков 20, 14А и 10А, расположенных внутри скважины, могут передаваться на трансивер 39 сбора данных и телеметрии. Телеметрический трансивер 39 форматирует сигналы от разных датчиков в соответствующую телеметрическую схему для передачи на поверхность, обычно по силовому кабелю 37, используемому для подачи питания на двигатель 10. Сигналы телеметрии передаются на устройство 36 питания и сбора данных, расположенное на поверхности рядом с устьем 34. Сигналы от расходомера/датчика 35 давления в сборном трубопроводе 33 или другого датчика на поверхности также могут передаваться на управляющее устройство 36, как показано на фиг.1. Работа управляющего устройства 36, осуществляющего питание и сбор данных, будет описана ниже.
Конфигурация, показанная на фиг.1, предполагает наличие функций управления системой, которые будут описаны ниже, выполняемых определенными компонентами системы, расположенными на поверхности, более конкретно, в управляющем устройстве 36. Объем настоящего изобретения прямо предусматривает выполнение этих функций управления также подходящими и/или сравнимыми устройствами управления системой (как будет описано ниже со ссылками на фиг.3), расположенными в скважине. Соответственно, положение устройств управления системой, показанное и описанное в настоящем описании, не ограничивает объем настоящего изобретения.
На фиг.2 более подробно показаны компоненты эксплуатационной системы, которая по существу соединена с нижним концом эксплуатационной колонны 18. Выпускной патрубок 16А ССНВ 16 показан соединенным с нижним концом эксплуатационной колонны 18 так, что весь флюид, выходящий из выпускного патрубка 16А, движется вверх по эксплуатационной колонне 18. Насос 14 показан соединенным с всасывающей стороной ССНВ 16. Двигатель 10 и протектор 12 также показаны в своих обычных положениях в системе. Датчик 14А давления показан рядом с всасывающими отверстиями 14В насоса 14 и предназначен для измерения давления флюида на всасывающей стороне 14В, как было описано выше. Также показан расходомер/датчик 20 давления, функционально соединенный с выпускным патрубком 22 для воды. Регулирующий клапан 24 и линия 38 управления приводом клапана показаны расположенными после расходомера/датчика 20 давления. Также показан выпускной патрубок 28 регулирующего клапана 24. Наконец, сигнальные соединения от каждого из датчиков 10А, 14А, 20 показаны соединенными с трансивером 39 системы телеметрии/сбора данных. Сигнальный выход трансивера 39 соединен с силовым кабелем 37.
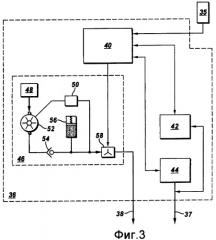
На фиг.3 показана схематическая диаграмма одного примера систем в управляющем устройстве 36, также выполняющем функции источника питания и устройства сбора данных. Управляющее устройство 36 может содержать телеметрический трансивер 42, который может принимать и декодировать сигналы телеметрии, передаваемые по силовому кабелю 37. Декодированная телеметрия, представляющая данные измерений от разных датчиков, описанных со ссылками на фиг.1 и 2, может передаваться на центральный процессор ("ЦП") 40. ЦП может быть любым контроллером на основе микропроцессора или контроллером с программируемой логикой, например, выпускаемый под товарным знаком FANUC, принадлежащим General Electric Corp., Fairfield, CT. Управляющий выход ЦП 40 может быть соединен с контроллером 44 управляющим частотой вращения двигателя, которым может быть контроллер любого известного типа, например контроллер частоты вращения двигателя переменного тока. Контроллер 44 частоты вращения двигателя переменного тока может управляться центральным процессором 40 так, чтобы двигатель (10 на фиг.1), а следовательно, насос (14 на фиг.1) и ССНВ (16 на фиг.1), работали на выбранной частоте вращения. Другой управляющий вывод центрального процессора 40 может быть соединен с блоком 46 управления исполнительным механизмом. Блок 46 управления исполнительным механизмом подает гидравлическое давление для управления регулирующим клапаном (24 на фиг.1). Компоненты обычного блока управления исполнительным механизмом могут включать гидравлический насос 52, всасывающий патрубок которого соединен с резервуаром 48 гидравлической жидкости. Выход насоса проходит через обратный клапан 54 и заряжает гидроаккумулятор 56, выполненный с возможностью поддерживать выбранное давление системы. Реле давления 50 может останавливать насос, когда достигается выбранное давление системы. Гидравлическое давление может селективно подаваться в гидравлическую линию через гидравлический дроссель 58. Гидравлический дроссель может быть клапаном с электрическим или гидравлическим управлением, соединенным с управляющим выходом ЦП 40. Таким образом, ЦП 40 можно запрограммировать на подбор и частоты вращения двигателя, и степени, в которой открывается регулирующий клапан (24 на фиг.1).
После того как были описаны компоненты эксплуатационной системы, которые могут использоваться по настоящему изобретению, далее следует описание примеров работы насоса (14 на фиг.1) и регулирующего клапана (24 на фиг.1) для осуществления конкретных операций ССНВ (16 на фиг.1).
Первой процедурой, которая может быть запрограммирована в ЦП 40 является процедура пуска. Пуск означает операции инициации двигателя (10 на фиг.1), насоса (14 на фиг.1) и ССНВ (16 на фиг.1) после периода неактивности. Во время таких периодов неактивности флюид, поступающий в обсадную колонну (11 на фиг.1) из продуктивного пласта (32 на фиг.1), стремится подняться до такого уровня, чтобы его гидростатический напор был равен давлению флюида в пласте. В то же время нефть, содержащаяся во флюиде в обсадной колонне (11 на фиг.1), стремится отделиться от воды в этом флюиде. После такого разделения всасывающий патрубок насоса может быть полностью погружен в нефть, а не в смесь воды и нефти, которая в форме флюида поступает из продуктивного пласта (32 на фиг.1). При таком погружении флюид, выходящий из насоса и поступающий в ССНВ (16 на фиг.1), сначала состоит целиком из нефти. Если через ССНВ проходит одна только нефть, то через выпускной патрубок (22 на фиг.1) для воды будет выходить нефть. Таким образом, первоначально, если система не управлялась другим способом, в поглощающий пласт (30 на фиг.1) будет закачиваться нефть, пока на всасывающем патрубке насоса не появится существенное количество воды. В этом примере ЦП 40 можно запрограммировать на управление гидравлическим дросселем 58 при пуске так, чтобы создать гидравлическое давление, закрывающее регулирующий клапан (24 на фиг.1). Таким образом, весь флюид, выходящий из ССНВ (16 на фиг.1), поступал вверх по эксплуатационной колонне (18 на фиг.1). ЦП 40 можно запрограммировать на удержание регулирующего клапана закрытым до тех пор, пока давление, измеренное на всасывающем патрубке насоса (датчиком 14А на фиг.1 давления) или в нижней части двигателя (датчиком 1А на фиг.1), не упадет до заранее определенного уровня. В это время на всасывающий патрубок насоса будет приходить нужная комбинация воды и нефти. Из выпускного патрубка для воды в ССНВ будет выходить по существу вся вода, в соответствии с проектным назначением ССНВ. После этого СП 40 может манипулировать гидравлическим дросселем 58 для управления регулирующим клапаном (24 на фиг.1). Таким образом, вода, выходящая из выпускного патрубка (22 на фиг.1) для воды, может свободно поступать в поглощающий пласт (30 на фиг.1).
Другой пример процедуры включает этап измерения давления и расхода на выпускном патрубке (22 на фиг.1) для воды с помощью расходомера/датчика (20 на фиг.1) давления во время работы ЭПН и ССНВ. Если во время работы расход через выпускной патрубок для воды или давление в нем существенно изменится, ЦП 40 может управлять гидравлическим дросселем для полного или частичного закрытия регулирующего клапана. В другом примере ЦП 40 может использовать данные измерений расхода через выпускной патрубок (22 на фиг.1) для воды для управления регулирующим клапаном (24 на фиг.1) так, чтобы поддерживать выбранный расход воды, закачиваемой в поглощающий пласт. В другом примере ЦП 40 может быть запрограммирован для управления гидравлическим дросселем (и, следовательно, регулирующим клапаном) так, чтобы поддерживать выбранное давление в выпускном патрубке для воды.
В другом примере данные измерений от расходомера/датчика давления в сборном трубопроводе (датчика 35 на фиг.1) могут использоваться в ЦП 40 для управления частотой вращения двигателя (и, следовательно, производительностью ЭПН) и управления проходным сечением клапана так, чтобы оптимизировать и ЭПН и ССНВ. Оптимизация может включать, например, поддержание выбранного расхода флюида на поверхности, и поддержание выбранного расхода воды, закачиваемой в поглощающий пласт (30 на фиг.1). Оптимизируя работу ЭПН и ССНВ, можно избежать случайной закачки нефти в принимающий слой, а ЭПН может поднимать заранее определенное количество флюида (нефти и/или комбинации воды с нефтью) на поверхность.
В еще одном примере, как пояснялось выше, если в линии закачки воды установлен датчик наличия нефти в воде, ЦП можно запрограммировать на ограничение или отсечку регулирующего клапана (24 на фиг.1) при обнаружении наличия существенного количества нефти в закачиваемой в пласт воде. Если в выпускном патрубке (16А на фиг.1) установлен датчик наличия твердых частиц в воде, ЦП можно запрограммировать на понижение частоты вращения двигателя в случае обнаружения твердых частиц в потоке добытого флюида. Альтернативно, сигналы, генерируемые датчиками наличия нефти или твердых частиц в воде, можно передавать на поверхность, используя систему телеметрии, как описано выше. Оператор системы может в соответствии с количеством нефти и/или твердых частиц в воде вручную регулировать частоту вращения двигателя и/или управлять положением клапана для корректировки неправильной работы эксплуатационной системы.
Как показано на фиг.2, измерения вибрации и тока, проводимые, например, датчиком 10А на двигателе 10, могут использоваться в ЦП (40 на фиг.3) для определения наличия проблем с двигателем 10 или насосом 14.
Система по различным аспектам настоящего изобретения может обеспечить лучшее управление подземной сепарацией и закачиванием воды и более эффективную работу ЭПН.
Хотя настоящее изобретение было описано со ссылками на ограниченное количество вариантов, специалистам понятно, что могут существовать и другие варианты, входящие в пределы объема описанного изобретения. Соответственно, объем изобретения определяется только приложенной формулой.
1. Система управления потоком для использования с электрическим погружным насосом и скважинным сепаратором для разделения нефти и воды, расположенными в скважине, содержащая:регулируемый клапан, расположенный на выпускном водяном патрубке сепаратора;первый датчик давления, расположенный в непосредственной близости с по меньшей мере одним всасывающим патрубком насоса, рядом с впускным патрубком сепаратора и рядом с забоем скважины; иконтроллер, находящийся в сигнальном сообщении с первым датчиком давления и в оперативном сообщении с клапаном, при этом контроллер выполнен с возможностью закрывать клапан при пуске насоса и открывать клапан, когда давление, измеренное по меньшей мере одним датчиком, достигнет выбранного уровня.
2. Система по п.1, дополнительно содержащая второй датчик давления, находящийся в гидравлическом сообщении с водяным выпускным патрубком и в сигнальном сообщении с контроллером, и в котором контроллер выполнен с возможностью управлять клапаном для поддержания выбранного давления в выпускном водяном патрубке.
3. Система по п.1, дополнительно содержащая расходомер, оперативно соединенный с водяным выпускным патрубком и находящийся в сигнальном сообщении с контроллером, и в котором контроллер выполнен с возможностью управлять клапаном для поддержания выбранного расхода в водяном выпускном патрубке.
4. Система по п.1, в которой контроллер расположен на поверхности.
5. Система по п.1, дополнительно содержащая расходомер, оперативно соединенный с выпускным отверстием скважины и находящийся в сигнальном сообщении с контроллером, при этом контроллер выполнен с возможностью управлять насосом и клапаном для поддержания выбранного расхода флюида через это выпускное отверстие.
6. Система по п.1, дополнительно содержащая третий датчик давления, оперативно соединенный с выпускным патрубком для флюида в скважине и находящийся в сигнальном сообщении с контроллером, при этом контроллер выполнен с возможностью управлять насосом и клапаном для поддержания выбранного давления в выпускном патрубке.
7. Система управления потоком для использования с электрическим погружным насосом и сепаратором для разделения нефти и воды, установленным в скважине, содержащая:управляемый клапан, расположенный на водяном выпускном патрубке сепаратора;по меньшей мере один датчик давления и расходомер, оперативно соединенные с водяным выпускным патрубком; иконтроллер, находящийся в сигнальном сообщении с датчиком давления и/или расходомером и в оперативном сообщении с клапаном, при этом контроллер выполнен с возможностью управлять клапаном для поддержания выбранного давления и/или выбранного расхода через водяной выпускной патрубок.
8. Система по п.7, в которой контроллер расположен на поверхности.
9. Система по п.7, дополнительно содержащая расходомер, оперативно соединенный с выпускным отверстием для флюида из скважины и находящийся в сигнальном сообщении с контроллером, при этом контроллер выполнен с возможностью управлять насосом и клапаном для поддержания выбранного расхода флюида через это выпускное отверстие для флюида.
10. Система по п.7, дополнительно содержащая датчик давления, оперативно соединенный с выпускным отверстием для флюида из скважины и находящийся в сигнальном сообщении с контроллером, при этом контроллер выполнен с возможностью управлять насосом и клапаном для поддержания выбранного давления флюида на этом выпускном отверстии для флюида.
11. Система по п.7, дополнительно содержащая по меньшей мере один датчик давления, расположенный в непосредственной близости с всасывающим патрубком насоса, и/или рядом с впускным патрубком сепаратора, и/или в забое скважины, находящийся в сигнальном сообщении с контроллером, и в которой контроллер выполнен с возможностью закрывать клапан при пуске насоса, пока этот по меньшей мере один датчик не определит выбранное давление.
12. Система по п.7, дополнительно содержащая датчик наличия нефти в воде, функционально соединенный с водяным выпускным патрубком и находящийся в сигнальном сообщении с контроллером, в которой контроллер выполнен с возможностью управлять клапаном при обнаружении нефти в воде, проходящей через водяной выпускной патрубок.
13. Система по п.7, дополнительно содержащая датчик наличия твердых частиц в воде, функционально соединенный с нефтяным выпускным патрубком сепаратора и находящийся в сигнальном сообщении с контроллером, в которой контроллер выполнен с возможностью изменять дебит насоса, соединенного с впускным патрубком сепаратора, при обнаружении твердых частиц в нефтяном выпускном патрубке сепаратора.
14. Способ эксплуатации скважинного сепаратора, разделяющего нефть и воду, и электрического погружного насоса в скважине, содержащий этапы, на которых:включают насос;измеряют давление флюида рядом с всасывающим патрубком насоса, и/или в забое скважины, и/или рядом с впускным патрубком сепаратора; иостанавливают поток от водяного выпускного патрубка сепаратора, пока давление флюида не достигнет выбранной величины.
15. Способ по п.14, дополнительно содержащий этап, на котором измеряют давление и/или расход на водяном выпускном патрубке и управляют ограничителем в водяном выпускном патрубке для поддержания выбранного давления и/или выбранного расхода воды, закачиваемой в поглощающий пласт.
16. Способ по п.14, дополнительно содержащий этап, при котором измеряют давление и/или расход на выходе из скважины и управляют частотой вращения насоса для поддержания выбранного давления и/или выбранного расхода флюида на выходе из скважины.
17. Способ эксплуатации скважинного сепаратора, разделяющего нефть и воду, и электрического погружного насоса в скважине, содержащий этапы, на которых:измеряют давление флюида в непосредственной близости с всасывающим патрубком насоса, и/или рядом с впускным патрубком сепаратора, и/или в забое скважины;измеряют расход и/или давление на водяном выпускном патрубке сепаратора; иуправляют частотой вращения насоса и управляют ограничителем в водяном выпускном патрубке для поддержания оптимальной скорости прокачки флюида и оптимальной скорости закачки отделенной воды в поглощающий пласт.
18. Способ по п.17, дополнительно содержащий этап, при котором закрывают ограничители, когда насос запущен до тех пор, пока измеренное в непосредственной близости давление не достигнет выбранной величины.
19. Способ эксплуатации скважинного сепаратора, разделяющего нефть и воду, и электрического погружного насоса в скважине, содержащий этапы, на которых:измеряют параметр, связанный с присутствием нефти в воде в водяном выпускном патрубке сепаратора; иуменьшают количество воды, текущей через водяной выпускной патрубок сепаратора в поглощающий пласт, посредством снижения частоты вращения мотора, приводящего насос, если измеренный параметр показывает наличие нефти в сепарированной воде.
20. Способ по п.19, дополнительно содержащий этап, при котором измеряют параметр, связанный с присутствием твердых частиц в нефтяном выпускном патрубке сепаратора, и уменьшают дебит насоса, когда измеренный параметр показывает наличие твердых частиц в нефтяном выпускном патрубке.
21. Способ по п.20, в котором этап уменьшения дебита содержит этап, при котором уменьшают частоту вращения двигателя, приводящего насос.
22. Способ по п.19, дополнительно содержащий этап, на котором закрывают регулирующий клапан, если измеренный параметр показывает наличие нефти в сепарированной воде.
 
                         
                            

